Обзор устройства
ЗУ «Сонар УЗ 201» представляет собой прямоугольный прибор черного цвета. В нижней части корпуса имеется углубление, куда прячутся: провод питания и клеммы для соединения с аккумулятором.
Это полностью автоматизированное устройство. Аппарат не требует каких либо дополнительных настроек. Он автоматически подстраивается под те батареи, которые должен заряжать.
На верхней части аппарата находится несколько лампочек. Одна из них, располагающаяся справа и в отдалении от серии других, является индикатором питания прибора. Серия лампочек, находящихся напротив индикатора питания, помечена цифрами от 0,5 А до 4,5 А. Они сигнализируют о полном разряде аккумулятора или, наоборот, о заряженной АКБ.
При полностью разряженной батарее индикаторы будут все гореть красным. Они сигнализируют о том, что в аккумулятор поступает ток с силой 4,5 А. По мере заряда АКБ лампочки будут гаснуть одна за другой. И при полном заряде останется гореть только один индикатор 0,5 А, свидетельствующий о том, что в батарею поступает минимум электрического тока.
Как заряжать аккумулятор с помощью «Сонар УЗ 201»
В комплект к каждому аппарату прилагается инструкция с мануалом по хранению и эксплуатации устройства. Перед тем, как начать работу с аппаратом необходимо вынуть провода из специального углубления.
- Помеченные цветом клеммы подключить, к таким же по цвету выводам на АКБ. Если аккумулятор не имеет цветового обозначения, то красный зажим или «плюс» подключается к плюсовому выводу, а черный или «минус» к минусовому выводу.
- Включить в сеть источника питания.
- Загорится зеленый индикатор. Если батарея не заряжена, то загорятся все индикаторы красного цвета. Сонар автоматически определит степень разряда АКБ и включит режим «оживления» или «объемного заряда».
- После того, как батарея будет заряжена, необходимо отсоединить прибор от источника питания.
- Затем снять зажимы с аккумулятора.
Особенности устройства и для каких АКБ предназначен
Прибор «Сонар УЗ 201» защищен от короткого замыкания, а также от переполюсовки. Устройство оснащено электронной защитой от перегрева, которая следит за температурой во внутренней части аппарата.
Аппарат имеет два режима работы:
- оживление АКБ;
- режим объемного заряда.
Это устройство отличаются высокой надежностью и низкой стоимостью. При должном уходе оно прослужит более 5 лет. Аппарат требователен к уходу:
- не рекомендуется после транспортировки в холодное время года сразу включать его. Необходимо дать ему адаптироваться к нормальной среде в течение 2 часов;
- не рекомендуется хранить в сырых помещениях. Произойдет окисление контактов, которое приведет к выходу из строя аппарата;
- срок хранения не более 5 лет;
- заряжать АКБ в проветриваемом пространстве.
Устройство предназначено для заряда свинцово-кислотных АКБ с емкостью от 20 до 65 Ач и напряжением 12 В. Используется для процедуры заряда не только автомобильных аккумуляторов, но и лодочных, мотоциклетных. Заряжает быстро и не приводит к перезаряду батареи и его негативным последствиям: кипение электролита, повреждение или выход из строя АКБ.
Серия «Сонар УЗ 201 П» от аппарата «Сонар УЗ 201 М» отличается тем, что имеет стрелочный амперметр.
Устройство зарядное автоматическое УЗА
Автоматическое зарядное устройство УЗА обеспечивает 2-ступенчатый заряд стабилизированным током и напряжением (оснащен стабилизатором тока заряда, который осуществляет контроль над напряжением на аккумуляторе в процессе зарядки) аккумуляторов стартерного типа с переходом с 1-ой ступени на 2-ую в автоматическом режиме. Эти устройства позволяют поддержать аккумуляторные батареи стабильно в рабочем состоянии, компенсируя их самостоятельный разряд. Используется УЗА и для обеспечения электропитания различных устройств.
Зарядное устройство данного типа разработано для заряда двух аккумуляторов, относящихся типам 6СТ-55 – 6СТ-190. Подзарядка осуществляется в непрерывном режиме. Назначением данных приборов является также обеспечения электропитания цепей автоматики при подключенных аккумуляторах на объектах, где не проводится техобслуживание.
|
Модель |
Ном. напряжение |
Ном. ток |
|
УЗА-24-10 |
27,2В |
10А |
|
УЗА-24-6 |
27,2В |
6А |
|
УЗА-12-10 |
13.6В |
10А |
|
УЗА-12-6 |
13.3В |
6А |
Характерные особенности
Автоматическое зарядное устройство аккумуляторов УЗА – это надежное устройство, в котором обеспечена защита от короткого замыкания, переполюсовки ( неправильное подключение аккумулятора). По своему исполнению – это настенный аппарат, обслуживание которого осуществляется с одной стороны.
Устройство оснащено клеммами пружинного типа с безвинтовым соединением, которые обеспечивают надежное стабильное давление на проводник, способствуя бесперебойному соединению. К преимуществам таких клеем относится и удобство во время монтажных и пуско-наладочных операций, также для них нет необходимости провести техобслуживание.
Комплектация
Поставляется зарядное устройство УЗА в надежной упаковке, внутри которой находится само устройство, комплект установочных частей. Прилагается также комплект документации по эксплуатации.
|
Ном. значение выходного напряжения |
Для марок УЗА-12-6 и -12-10 ─ 13,6 ±3%В Для вариантов УЗА-24-6 и -24-10 ─ 27,2 ±3%В |
|
Ном. значение выходного тока |
Для марок УЗА-24-6 и -24-10 ─10 ±5%А Для марок УЗА-12-6 и -12-10 ─6 ±5%А |
|
Максимальное значение амплитуды пульсаций выходного напряжения при ном. токе |
0.5В |
|
Максимальное значение мощности, потребляемой прибором |
Для маркиУЗА-24-10 – 0.36кВт Для марки УЗА-24-6 – 0.22кВт Для маркиУЗА-12-10 ─0.18кВт Для марки УЗА-12-6 ─ 0.11кВт |
|
Питание аппарата от 1-фазной сети переменного тока |
Значение частоты ─ 50 ±1,5%Гц Значения напряжения – 187-242В |
|
Максимальное значение напряжения питания |
280В |
|
Размер |
Для марок УЗА-24-10 – 340мм на 176мм на 100мм Для марки УЗА-24-6 – 185мм на 176мм на 100мм Для марки УЗА-12-10 – 270мм на 176мм на 95мм Для марки УЗА-12-6 – 160мм на 176мм на 95мм |
|
Масса приборов |
УЗА-24-10 весит 3,5кг УЗА-24-10 весит 2кг УЗА-12-10 весит 3кг УЗА-12-6 весит 1. 5кг |
Гранты по формуле урбанизированных территорий — 5307
Что нового
- В марте 2022 года FTA разместила руководство, разъясняющее координацию транспортных услуг для людей, на новой веб-странице координации транспортных услуг. Скоординированная транспортировка включает в себя несколько организаций, работающих вместе для доставки одного или нескольких компонентов транспортных услуг для увеличения пропускной способности. Руководство по координации транспорта направлено на сокращение дублирования между 130 программами CCAM в девяти агентствах, которые могут финансировать транспортные услуги в сфере социальных услуг, и стимулировать сотрудничество путем уточнения приемлемой отчетности в Национальной базе данных о транзите (NTD). В этом новом руководстве рассматриваются следующие темы, связанные с отчетностью о ЗТБ: определение общественного транспорта; паратранзит; чартерный сервис; случайное использование транзитных активов; и посредничество в поездках.
- Национальный центр прикладных транспортных технологий (N-CATT) предоставляет экспертную, целенаправленную техническую помощь транспортным агентствам и организациям в сельской местности и малых городах для использования или разработки транспортных технологий и инноваций, которые делают услуги более рентабельными и эффективными. Работа N-CATT поддерживает миссию FTA и фокусируется на инновациях путем разработки и поддержки транспортных программ и услуг в сельской местности и малых городах Америки.
Обзор программы
Программа финансирования «Формула урбанизированных территорий» (49USC 5307) предоставляет федеральные ресурсы урбанизированным районам и губернаторам для транзитного капитала и оперативной помощи в урбанизированных районах, а также для планирования, связанного с транспортом. Урбанизированная территория – это объединенная территория с населением 50 000 и более человек, которая определена как таковая Бюро переписи населения Министерства торговли США.
Распределения
- 2022 финансовый год: 6 920 874 612
- 2021 финансовый год: 5 375 259 282
- 2020 финансовый год: 5 371 536 821
- ФГ 2019: 5 262 516 268
- 2018 финансовый год: 5 137 177 613
- 2017 финансовый год: 5 010 807 790
- 2016 финансовый год: 4 911 077 833
- 2015 финансовый год: 4 823 914 787
Правомочные получатели
Финансирование предоставляется назначенным получателям, которые являются государственными органами, уполномоченными получать и распределять федеральные средства.
Для урбанизированных районов с населением 200 000 человек и более средства распределяются и поступают непосредственно назначенному получателю, выбранному на местном уровне для подачи заявки и получения федеральных средств. Для урбанизированных районов с населением менее 200 000 человек средства распределяются между губернатором каждого штата.
Приемлемые виды деятельности
Приемлемые виды деятельности включают: планирование, разработку, проектирование и оценку транспортных проектов и другие технические исследования, связанные с транспортом; капитальные вложения в автобусы и деятельность, связанную с автобусами, такую как замена, капитальный ремонт и восстановление автобусов, оборудование для предупреждения преступности и обеспечения безопасности, а также строительство объектов технического обслуживания и обслуживания пассажиров; и капитальные вложения в новые и существующие стационарные системы направляющих, включая подвижной состав, капитальный ремонт и восстановление транспортных средств, путей, сигналов, связи, а также компьютерного оборудования и программного обеспечения.
Для урбанизированных районов с населением менее 200 000 человек помощь в эксплуатации является приемлемым расходом. Урбанизированные районы с населением 200 000 и более человек не могут использовать средства для оперативной помощи, если FTA не идентифицирует их как соответствующие требованиям в соответствии со Специальным правилом.
Распределение финансирования
Финансирование распределяется на основе законодательных формул. Для площадей от 50 000 до 199 999 человек, формула основана на численности населения и плотности населения.
См. формулу распределения 5307 за 2019 финансовый год.
Match
Доля федерального бюджета не должна превышать 80 процентов чистой стоимости проекта на капитальные затраты. Федеральная доля может быть 90 процентов на стоимость оборудования, связанного с транспортными средствами, в связи с соблюдением Закона об американцах-инвалидах и Закона о чистом воздухе. Доля федерального бюджета не может превышать 50 процентов чистой стоимости проекта по оказанию помощи в эксплуатации.
Тип гранта: Формула
Заказать универсальный аппарат заряда уаз-уз.1
Контейнер универсальный для кз «феникс», кф-1 ш (125х125х90 мм)
Описание для стационарного хранения и автоматической раздачи, производитель поставляет антивандальные контейнеры различной емкости: 30, 20, 10, 5, 3, 2, 1 капюшонов. все контейнеры имеют универсальное крепление, которое позволяет разме
Универсальный набор инструмента ombra omt75s 1/4\»dr и 1/2\»dr
Количество в наборе: 75 шт.; Молоток: есть ; Разводной ключ: нет ; Трещотка: есть ; Пассатижи: есть ; Отвертка: есть ; Биты: есть ; Головки: есть ; Max размер головки: 32 мм; Min размер головки: 4 мм; Класс товара: Бытовой ;
Источник
Зарядка аккумуляторных батарей легковых автомобилей
Перед включением устройства рукоятку переключателя установить в положение»!».
Подсоединить съёмный соединительный шнур к клемме «ЗАРЯД».
Подсоединить, соблюдая полярность, зажимы устройстве к клеммам аккумуляторной батареи. Зажим «+» должен быть подсоединён к клемме «+» аккумулятора, а зажим «-» к «-» аккумулятора.
Подключить устройство к сети, вставив вилку сетевого шкура в розетку.
Включить автоматический предохранитель, при этом должен засветиться индикатор устройства.
Установить необходимую величину зарядного тока по амперметру (номинальный зарядный ток — 6,3 А).
Если величина зарядного тока меньше нужного значения, то переключением рукоятки переключателя 7 по часовой стрелке увеличить ток до нужного значения.
Величина зарядного тока и время заряда определяется в инструкции на соответствующий тип батареи, а также едиными правилами ухода и эксплуатацииавтомобильных аккумуляторных батарей.
Внимание! Регулировка зарядного тока осуществляется переключением на «1», » 2″, «3» и «4» положения переключателя. Примечание
Не следует пытаться устанавливать строго рекомендуемый зарядный ток заряжаемой батареи, так как увеличение тока выше допустимого значения может привести к перегоранию плавкой вставки и повреждению батареи. При зарядке меньшим током время зарядки несколько увеличивается, но снижается опасность переірева электролита и улучшается качество зарядки
Примечание. Не следует пытаться устанавливать строго рекомендуемый зарядный ток заряжаемой батареи, так как увеличение тока выше допустимого значения может привести к перегоранию плавкой вставки и повреждению батареи. При зарядке меньшим током время зарядки несколько увеличивается, но снижается опасность переірева электролита и улучшается качество зарядки.
Если необходимо уменьшить величину зарядного тока, то необходимо вращать рукоятку переключателя 7 против часовой стрелки, при этом величина тока заряда будет уменьшаться.
По окончании зарядки необходимо:
- выключить автоматический предохранитель;
- отключить устройство от сети, вынув вилку сетевого шнура из розетки;
- рукоятку переключателя 7 установить в положение 1; отсоединить зажимы соединительных шнуров устройства от аккумуляторной батареи.

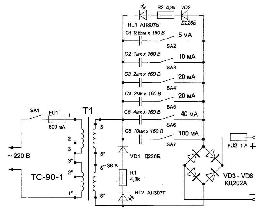
Рис. 2. Шаблон для восстановления шкалы амперметра.
Примечание. В некоторых случаях, в качестве амперметров, применяют микроамперметры переделанные со стрелочных индикаторов уровня записи магнитофонов, с изменённой шкалой и добавлением шунта.
Табл. 1. Некоторые возможные неисправности и методы их устранения.
| Наименование неисправности и внешнее проявление | Вероятная причина | Метод устранения |
| Перегорает предохранитель F2 при пуске двигателя. | І.Пуск двигателя производится, когда съёмный соединительный шнур подключён к клемме «Заряд». | Переставить шнур на клемму «Пуск». |
| При подключённом устройстве в режиме «Пуск» быстро «закипает» электролит в АБ. | 1. Аккумуляторная батарея разряжена более, чем на 50 %. | Зарядить АБ рекомендованным для неё током. |
| Отсутствует зарядный ток. Двигатель не пускается | 1. Плохой контакт на зажимах аккумулятора. 2. Перегорел предохранитель | Зачистить контакты. Заменить F2. |
| Срабатывает автоматический предохранитель . | 1. Короткое замыкание в бортовой сети. | Установить замыкание. |
Табл. 2. Обмоточные данные трансформатора «ОСМ-1-0,4 УЗ» 0,4 кVА.
| Провод | ПЭТВ-2 | ПСДТ | |||||||
| Диаметр, мм | 0,85 | 0,63 | 2,8 | ||||||
| № отводов | 1-2 | 1-3 | 1-4 | 1-5 | 1-6 | 1-7 | 1-8 | 9-10 | 9-11 |
| Количество витков | 316 | 330 | 443 | 422 | 451 | 484 | 528 | 24 | 48 |
Как пользоваться зарядным устройством УЗА-1
Здравствуйте дорогие читатели! Сегодня я немного расскажу об старом зарядном устройстве для автомобильных аккумуляторов.
Во время летних каникул я часто помогал дедушке на огороде. Он находился за 4-5 км от дома и мы ездили туда на стареньком дедушкином москвиче. Часто, после приезда домой, дедушка ставил аккумулятор на зарядку. Вернее я потом узнал, что прибор, из которого к машине шли провода, называется автомобильное зарядное устройство. Но тогда, в 6 лет, я думал что это принадлежность от дедушкиной машины, так как устройство было окрашено в такой же оранжевый цвет как и москвич)))).
Прошло много лет и мы со студентами изучали устройство автомобильных аккумуляторных батарей в электролаборатории техникума, получали навыки работы с зарядными устройствами. Ребята восстановили старый прибор: установили провода с большим сечением и хорошие клеммы, заменили предохранители. Старое зарядное устройство продолжает работать: служило деду, послужит и внуку.
Теперь давайте перейдём к устройству прибора. На его лицевой части расположены:
2) в центре- 3 тумблера повышения/ понижения напряжения (1,2,3),
3) справа- тумблер включения с индикатором сети,З
4)внизу расположены клеммы подключения:
клемма контроль с индикатором, клеммы + 6 V и +12v c общим «минусом», клеммы переменного напряжения 36 вольт -для паяльника.
Когда все тумблеры 1-3 внизу , ток зарядки, проходящий через АКБ самый малый. Напряжение на клеммах около 13 вольт.
Если нам нужно добавить тока, мы переводим вверх один или несколько тумблеров 1-3. Чем больше переведём, тем выше будет напряжение на клеммах. Амперметр покажет увеличение тока зарядки.
Однако нужно помнить, что современные АКБ необходимо заряжать током не более 10% от его емкости. То есть, если у нас АКБ 6СТ-60, ток зарядки должен быть в пределах 6-ти ампер, а если 6СТ-55 — 5,5А.
Этому току соответствует нижнее положение всех тумблеров 1-3. Это самый безопасный режим. Зарядка таким током помогает восстановить старый или изношенный аккумулятор. Но это и самый долгий процесс. Я заряжаю АКБ именно в таком режиме, могу добавить тока только в конце заряда. Если мы сразу дадим высоское напражение, то это может привести к короблению пластин АКБ.
По показанию амперметра можно узнать величину тока зарядки, а также и степень разряженности АКБ. Если мы подключили зарядное устройство к АКБ, включили заряд (тумблеры 1-3 опущены вниз), и амперметр покажет ток 10% от емкости, то это значит батарея разряжена полностью.
Например: подключили АКБ емкостью 60А/час, включили сеть, амперметр показал 6 ампер. Это значит, что батарея зазряжена полностью. Показал 3А-разряжена на половину.
В процессе заряда амперметраж будет уменьшаться. Полностью заряженный АКБ покажет ток зарядки 0.
Мне удавалось закончить зарядку АКБ при показания амперметра -2,5А.
Подключение АКБ автомобиля к устройству выполняем с помощью проводов: клемму «+12v» подключаем к плюсу аккумулятора, клемму «-» к минусу аккумулятора.
Перед включением прибора необходимо убедиться в правильности подключения клемм, отсутствии замыкания контактов. Только потом включать тумблер сети. Иначе верхний предохранитель разомкнёт цепь. Он очень чувствительный, много раз он перегорал. Предохранитель номиналом 6,3А я не нашёл, поэтому применил 10А. Но и он перегорает при малейшем замыкании.
Если при включении сети, при подключенном аккумуляторе, стрелка амперметра не отклоняется от нуля, то верхний предохранитель перегорел. Замену предохранителя необходимо производит только при полном обесточивании прибора.
К онтакты и соединения должны быть надежными. В противном случае они будут греться. По этой же причине часто вышибало предохранитель, пока я не сделал хорошие клеммы и не поставил провод сечение 2,5 квадрата. До этого стояли не оригинальные тонкие провода.
Прибор и сейчас продолжает исправно трудиться, хотя ему уже 30 лет. Только при сильных токах, чувствуется запах трансформаторной бумаги, как никак время, но с работой справляется.
Так и Вам, дорогие читатели, желаю также трудиться. Удачи Вам и вашим железным коням.
Источник
ПОРЯДОК РАБОТЫ
5.1. Перед началом работы выньте из отсека уложенные в него провода.
5.2. Подключите контактные зажимы устройства к выводам аккумуляторной батареи, соблюдая полярность:
«+» или «красный» зажим устройства подключается к плюсу аккумуляторной батареи;
«-» или «черный» зажим устройства подключается к минусу аккумуляторной батареи.
При этом должен загореться зеленый индикатор «ON», что говорит о правильности подключения и наличии напряжения на аккумуляторной батарее не ниже 9,5 В.
5.3. Включите устройство в сеть переменного тока напряжением 220В, при этом автоматически начнёт протекать ток заряда аккумуляторной батареи. Зарядное устройство работает в автоматическом режиме и формирует оптимальную характеристику зарядного тока. В зависимости от состояния Вашей аккумуляторной батареи зарядное устройство автоматически включится в один из двух режимов работы:
- режим «оживления» аккумуляторной батареи
- режим «объёмного» заряда
В режим «1» устройство включается, если Ваша аккумуляторная батарея разряжена глубоко до напряжения ниже 6-8 В. В этом случае зарядное устройство работает в импульсном режиме, обеспечивая небольшой средний ток. Когда аккумуляторная батарея зарядится до напряжения около 8-10 В, зарядное устройство автоматически переключится в режим «2». В этом режиме в начале устанавливается ток около 4-5 А, который будет автоматически снижаться по мере заряда аккумуляторной батареи, исключая «кипение» электролита. При полной зарядке аккумуляторной батареи зарядный ток установится равным току собственных потерь аккумулятора (для исправной батареи ёмкостью 55 А/час не более 0,5А). В этом режиме аккумуляторная батарея может храниться сколь угодно долго.
5.4. По окончании заряда аккумуляторной батареи отсоедините питание зарядного устройства, затем отсоедините контактные зажимы от аккумуляторной батареи.
5.5. При включении зарядного устройства на холостом ходу (без подключения аккумуляторной батареи) светодиод «ON» должен гореть (или периодически мигать), что говорит о работоспособности прибора.
5.6. Зажигание светодиода «0,5А» без нагрузки допускается.
5.7. При зарядке аккумуляторной батареи на автомобиле сначала подсоедините выходной провод к незаземлённой клемме, затем подсоедините другой выходной провод к шасси вдали от батареи и топливной линии. По окончании заряда отсоедините питание, затем шасси и батарею.
5.8. Для заряда аккумуляторной батареи большей ёмкости (90-120 А/ч и более) допускается одновременное подключение двух и более зарядных устройств данного типа к одной аккумуляторной батарее. Зарядный ток увеличивается соответственно в два или более раз.
..






























