Схемы электрооборудования автомобилей Шевролет Авео 2003г. (Chevrolet Aveo)
Для удобства поиска в пределах страницы, фрагмента схемы, ниже представлены ссылки. Возврат на начало страницы, клавиши Ctrl+Home.
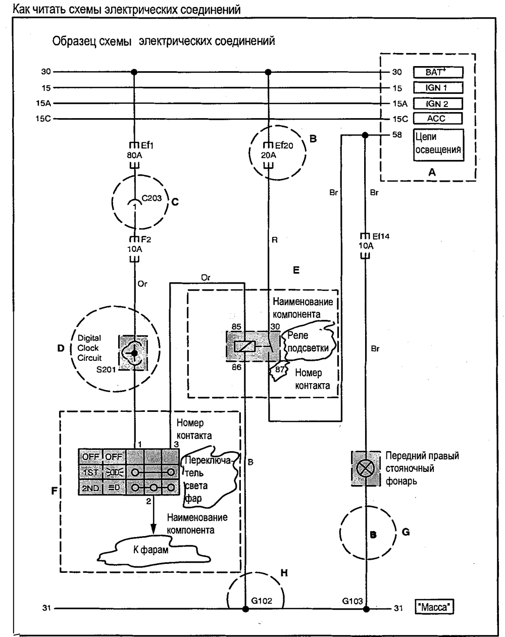
- Как читать схемы в этом документе. (Лист 1.)
- Как читать схемы в этом документе. (Лист 2.)
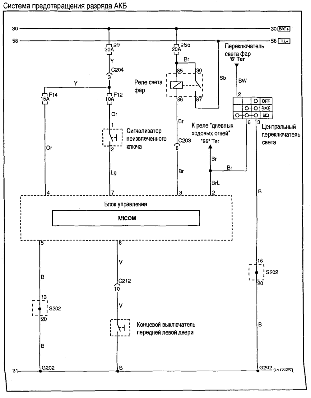
- Система предотвращения разряда АКБ
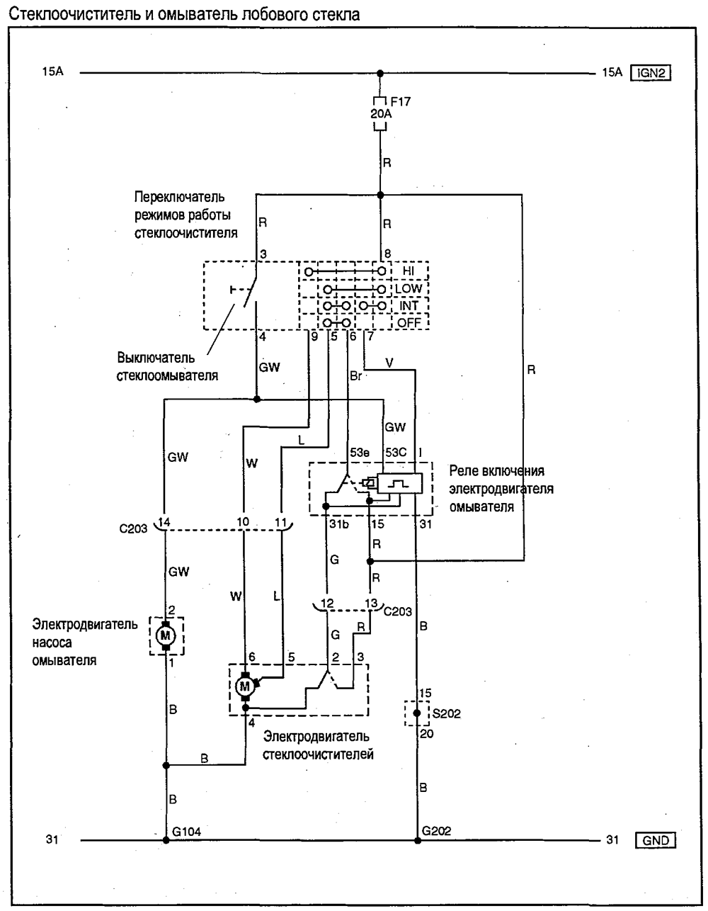
- Стеклоочиститель и омыватель лобового стекла
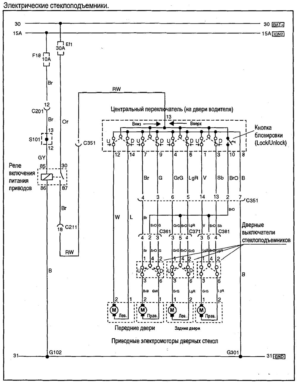
- Электрические стеклоподъемники
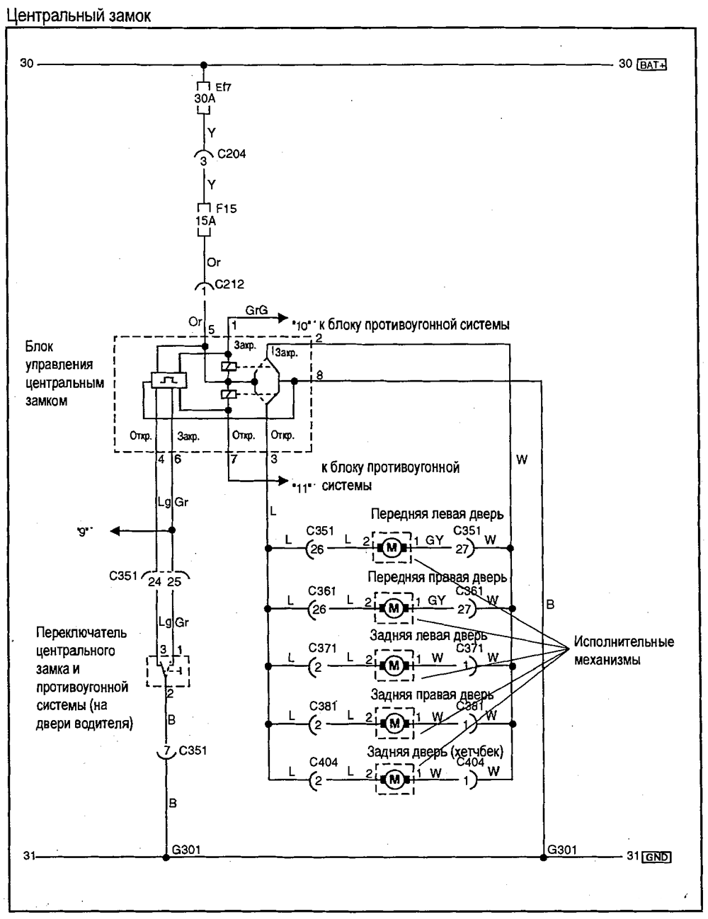
- Центральный замок
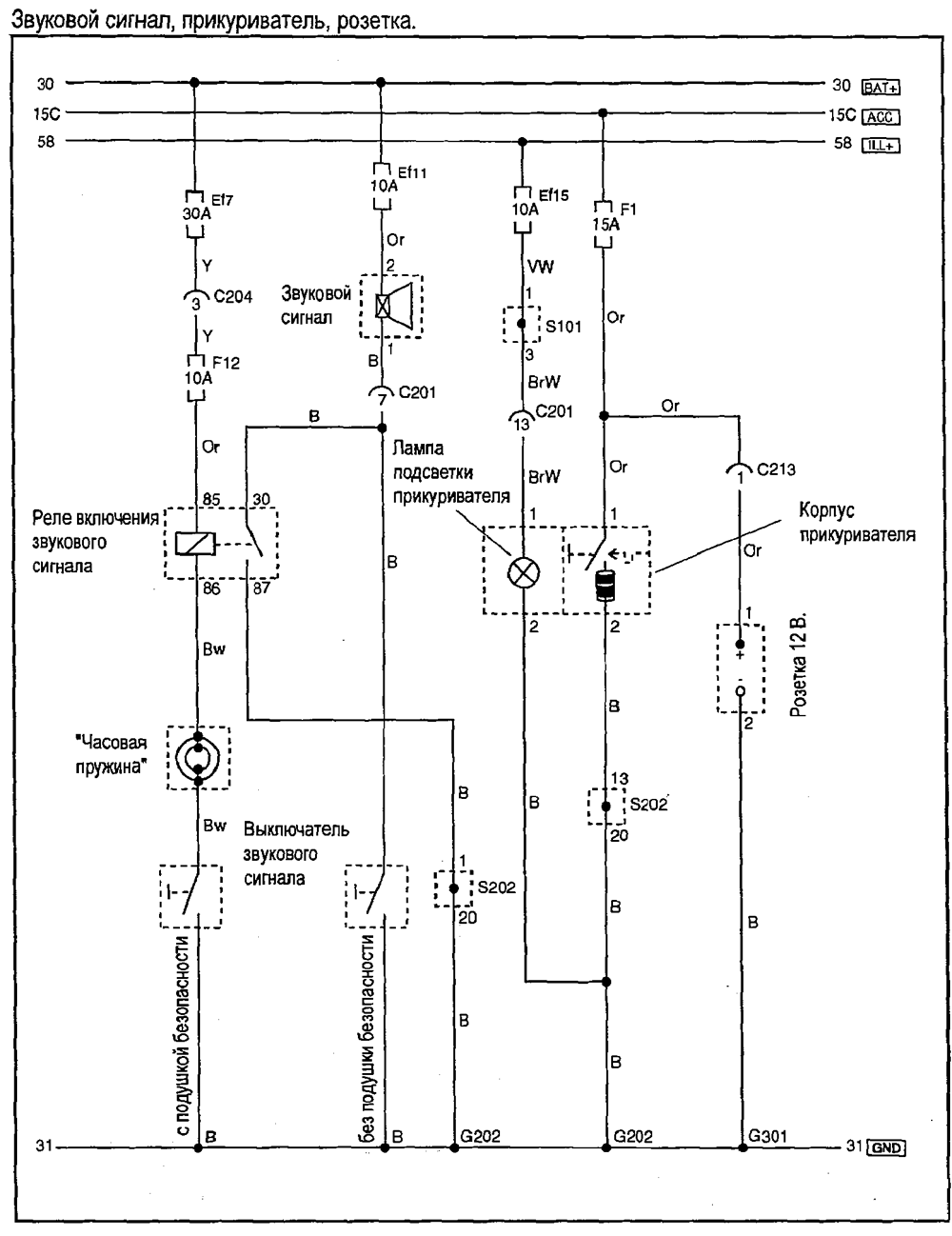
- Звуковой сигнал, прикуриватель,розетка
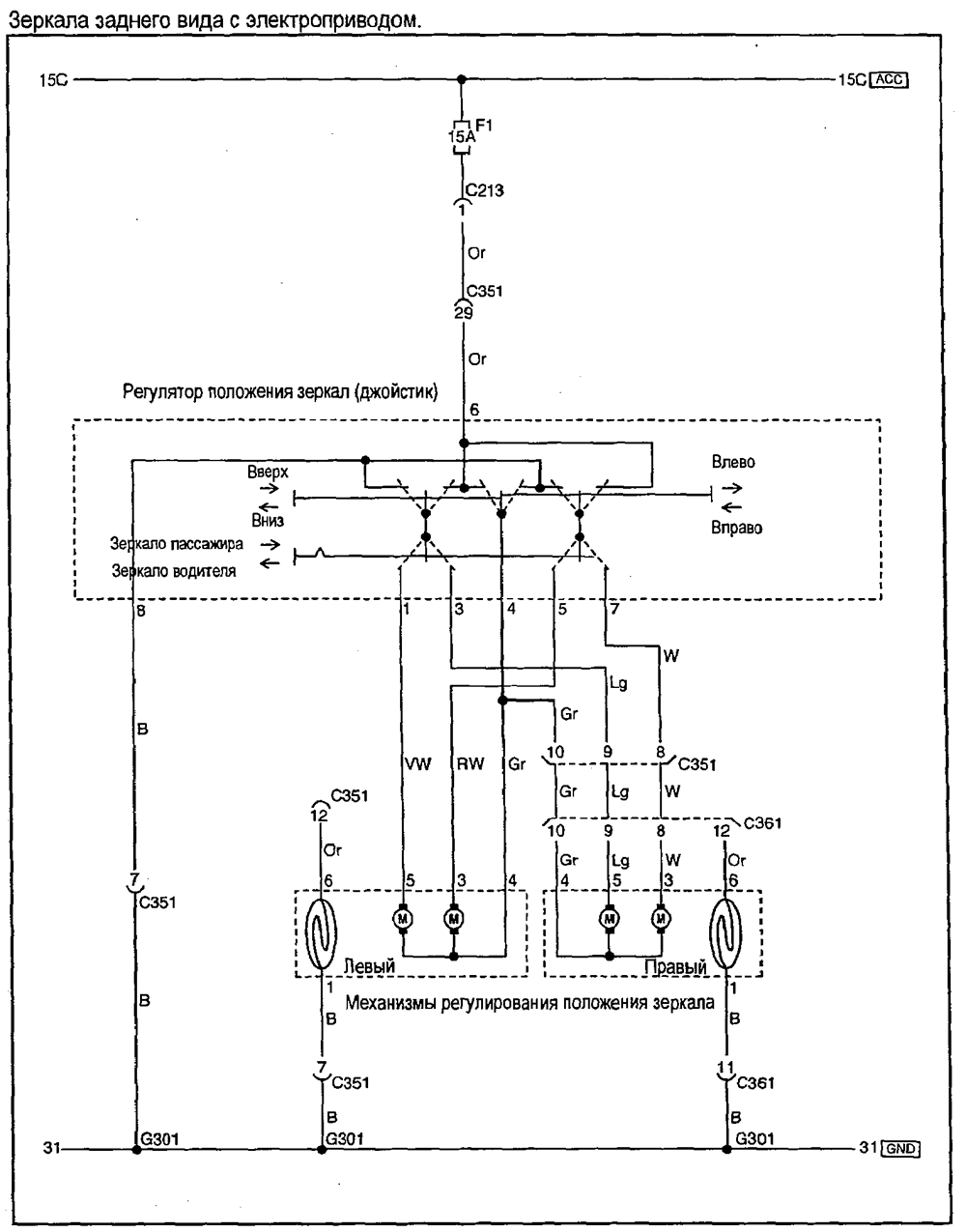
- Зеркало заднего вида с электроприводом
- Иммобилайзер
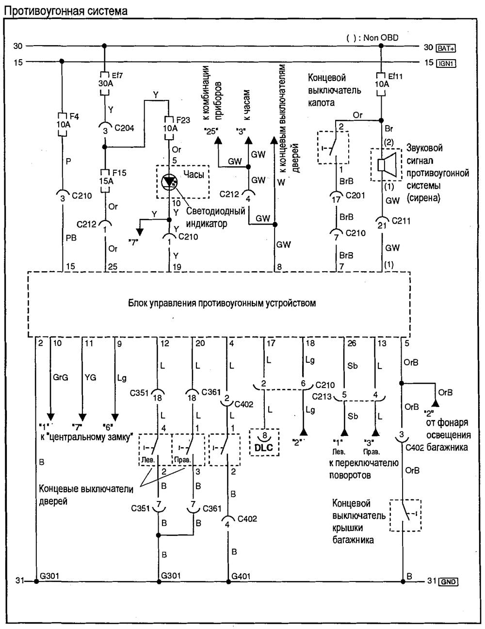
- Противоугонная система
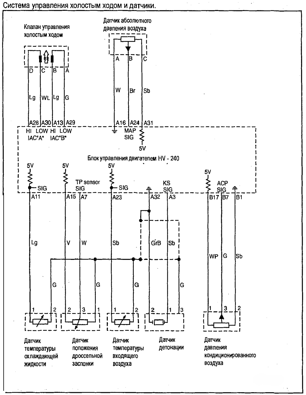
- Система управления холостым ходом и датчики
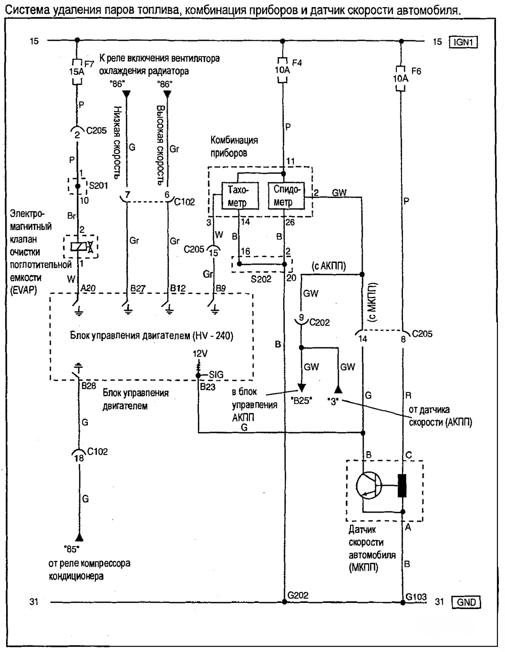
- Система удаления паров топлива,комбинация приборов и датчик скорости
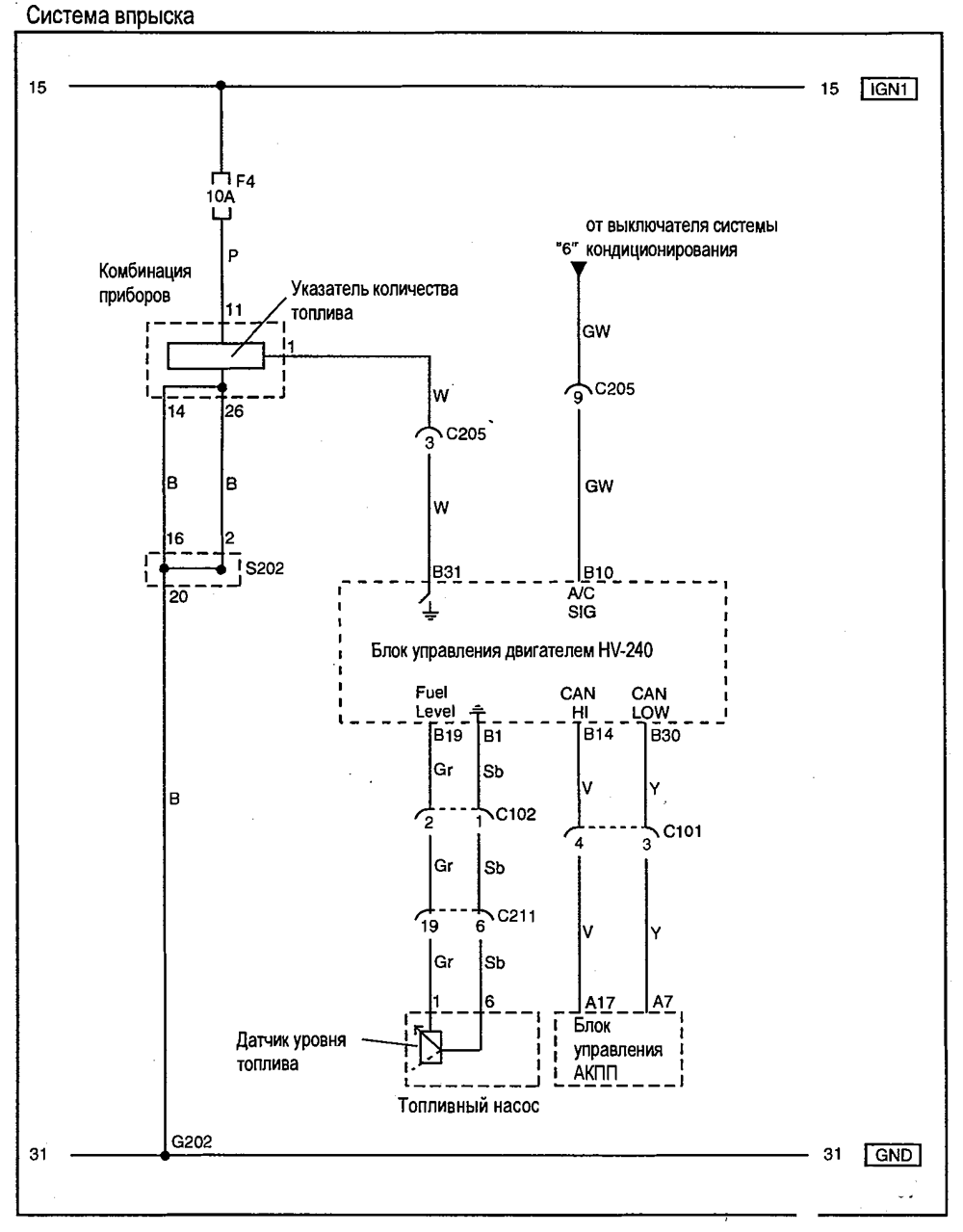
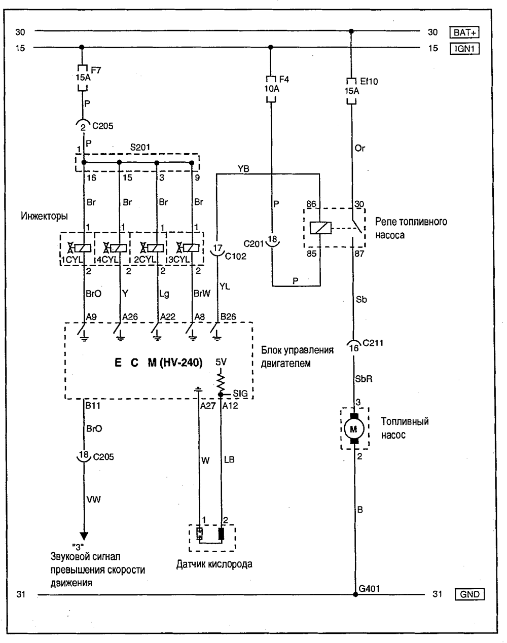
- Система впрыска
- Одометр,спидометр и сигнальные лампы
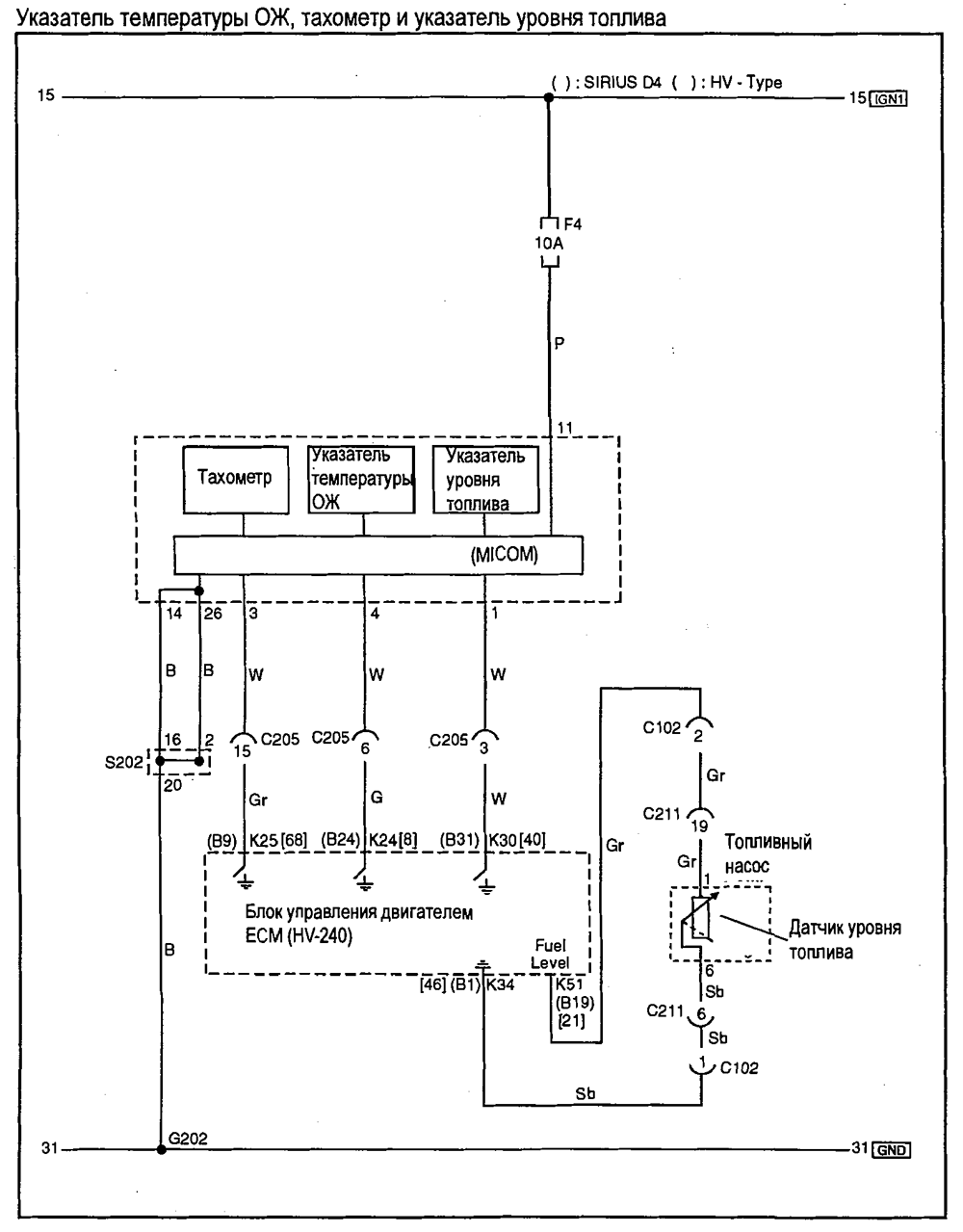
- Указатель уровня топлива,указатель температуры охлаждающей жидкости и тахометр
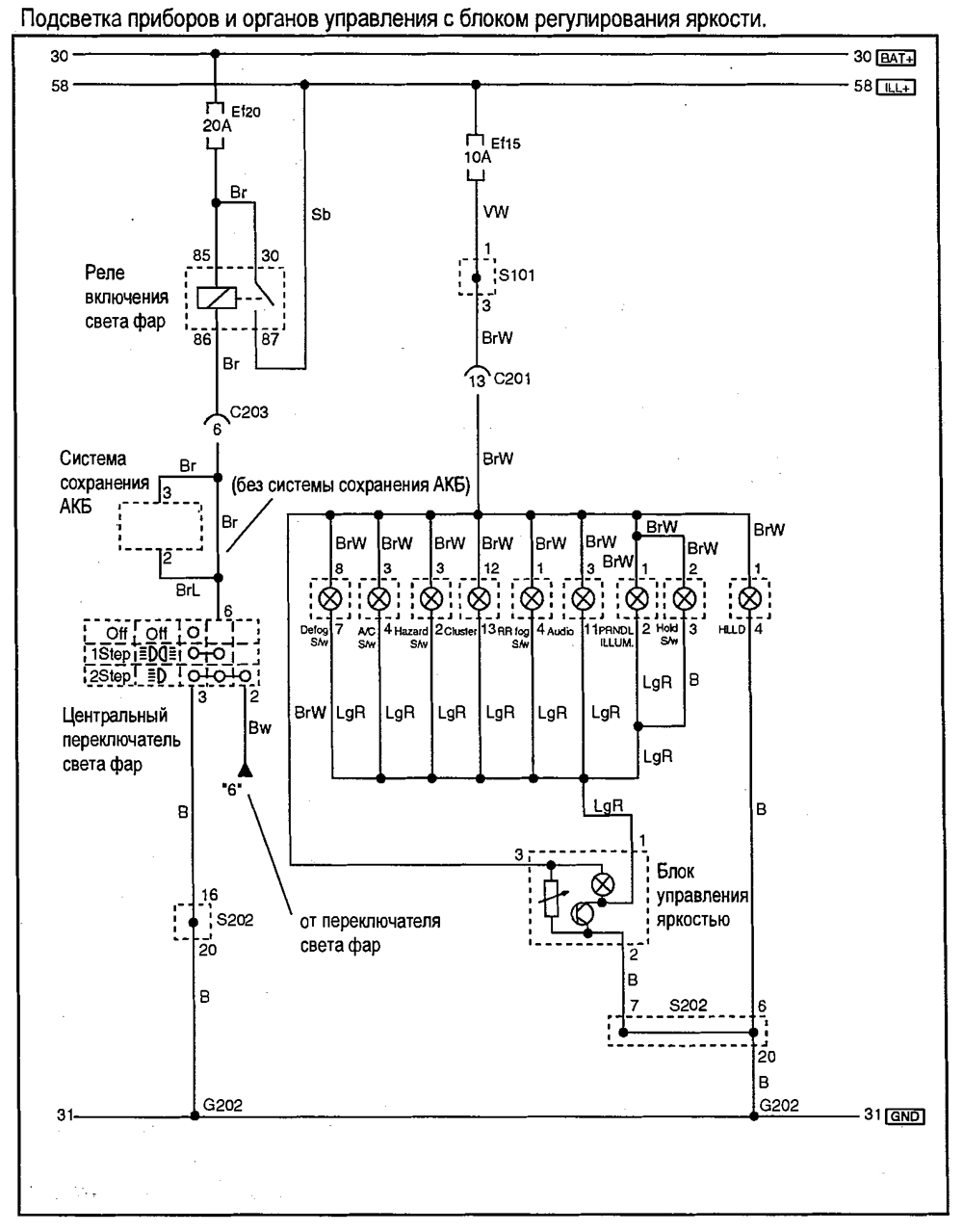
- Подсветка приборов и органов управления с блоком регулирования яркости
- Комбинация приборов, элементы индикации
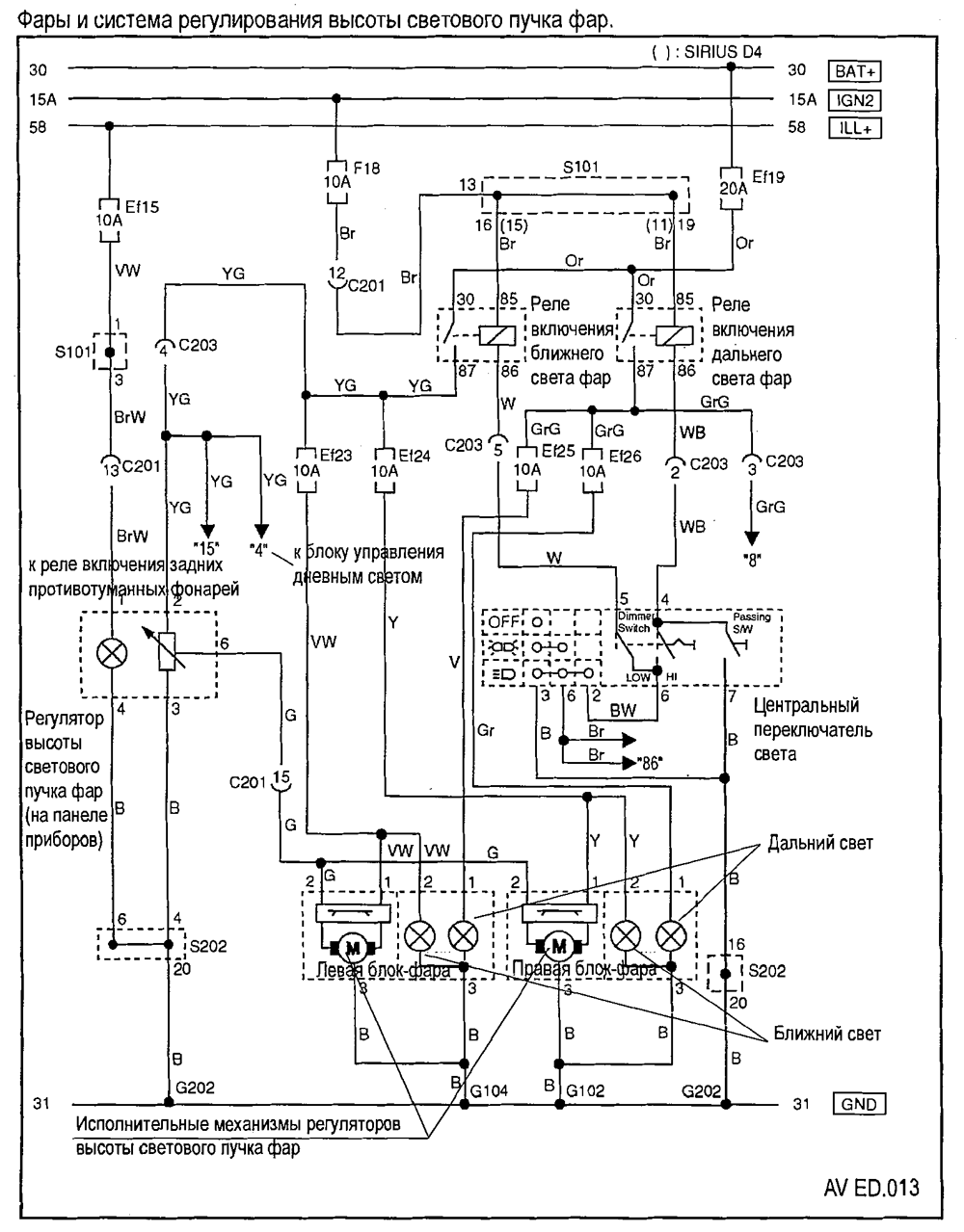
- Фары и система регулирования высоты светового луча фар
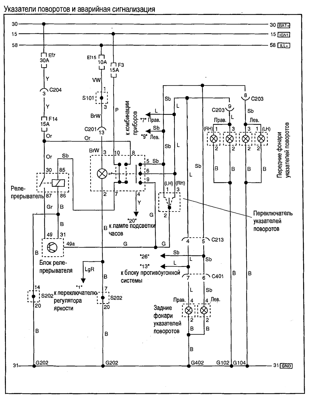
- Указатели поворота и аварийная сигнализация
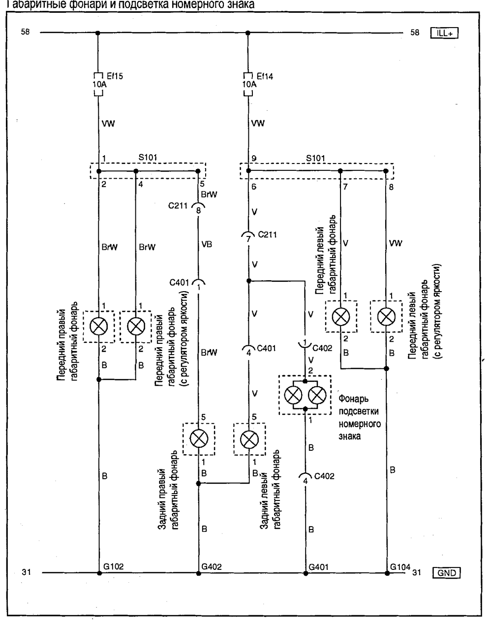
- Габаритные огни и подсветка номерного знака
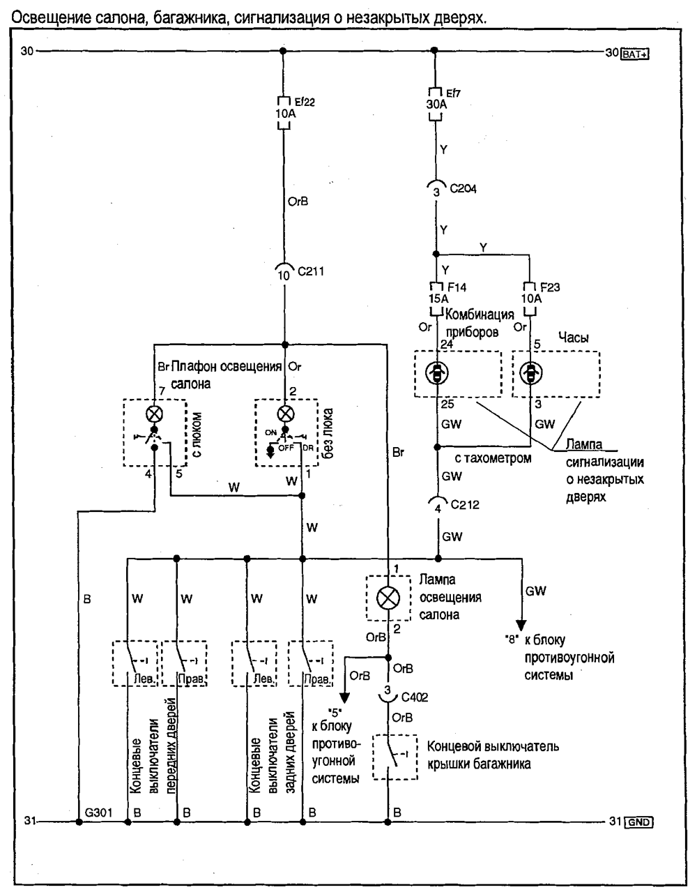
- Освещение салона, багажника, сигнализация о незакрытых дверях
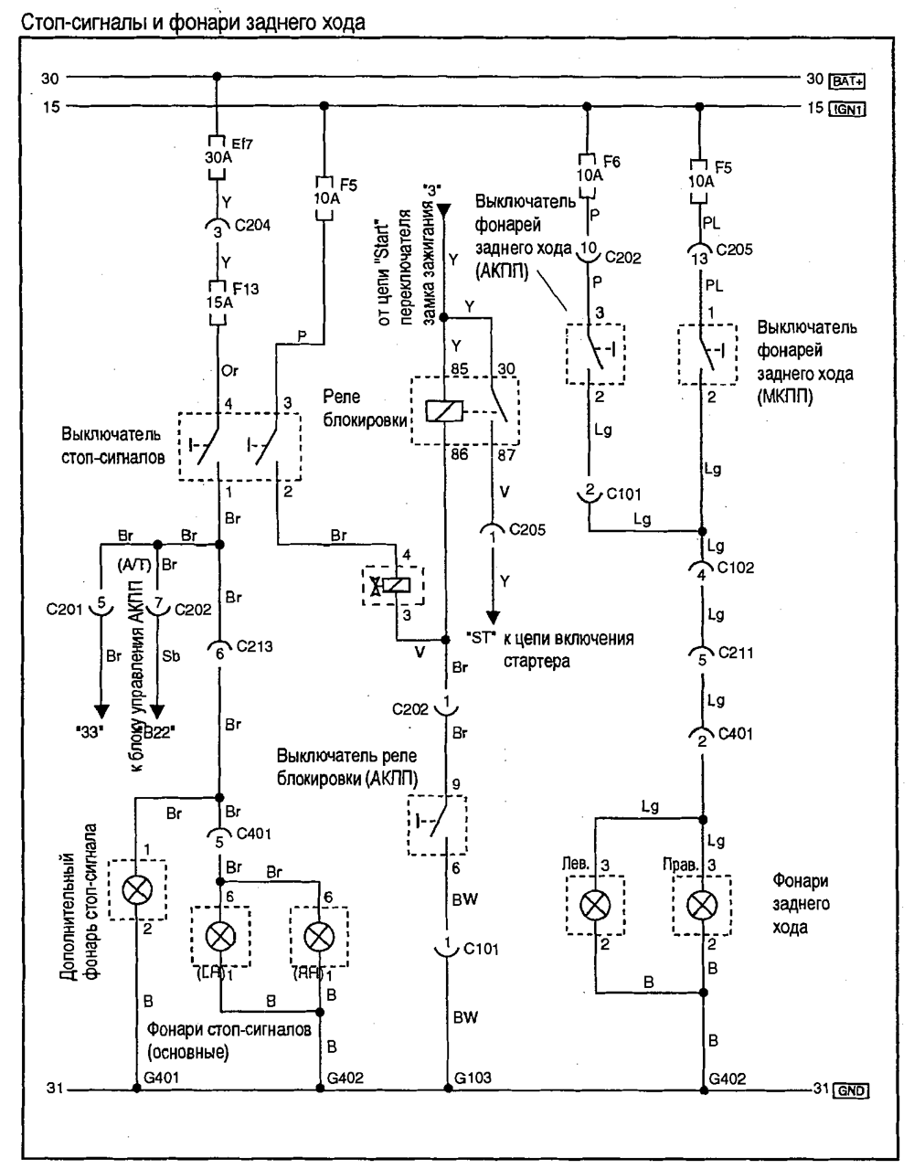
- Стоп-сигналы и фонари заднего хода
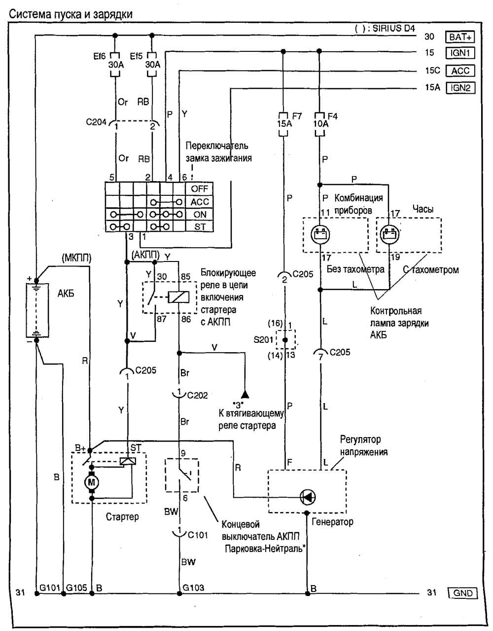
- Система пуска и зарядки
- Инжекторы,топливный насос,датчик кислорода
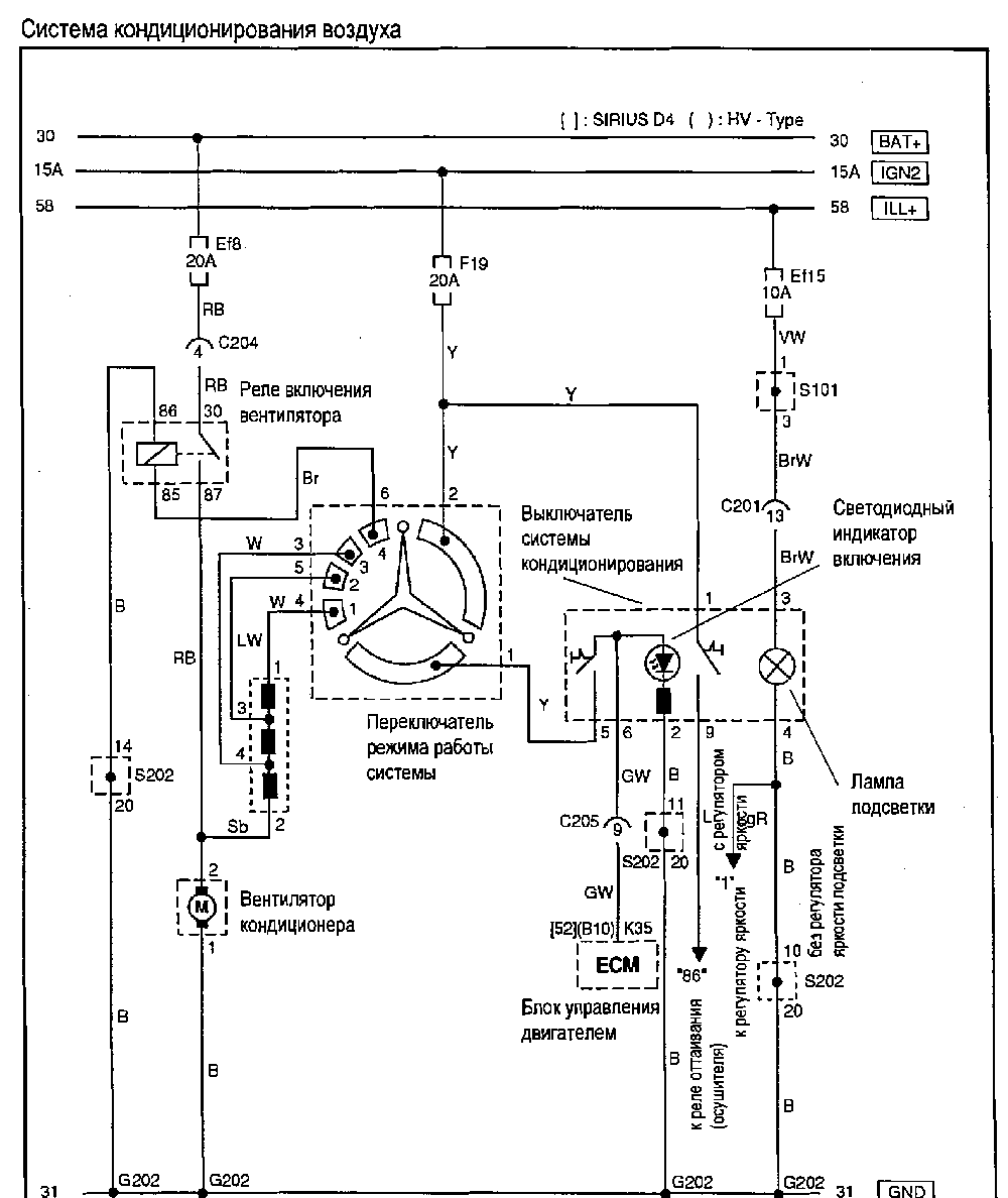
- Система кондиционирования воздуха
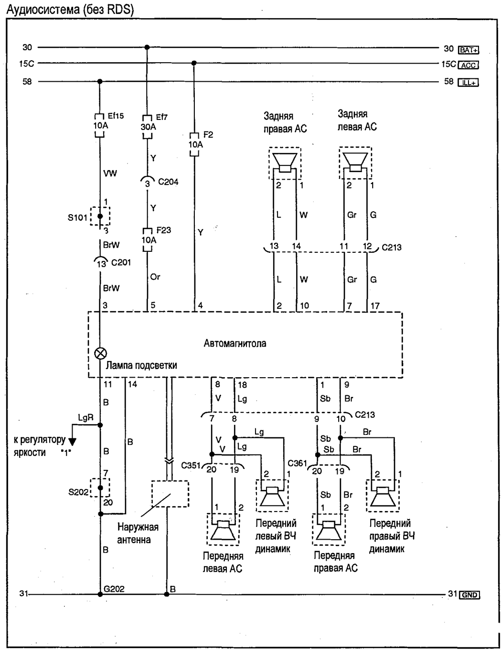
- Аудиосистема
- Устройство генератора
- Устройство аккумулятора
- Размещение жгутов в средней части кузова
- Размещение жгутов в крышке багажника и багажном отсеке
- Размещение жгутов, разъемов и точек соединения с массой
- Разъемы жгутов электропроводки
- Жгуты в моторном отсеке и в дверях
- Жгуты в салоне

Как читать схемы в этом документе. (Лист 1.)

Как читать схемы в этом документе. (Лист 2.)

Система предотвращения разряда АКБ

Стеклоочиститель и омыватель лобового стекла



Звуковой сигнал, прикуриватель,розетка

Зеркало заднего вида с электроприводом



Система управления холостым ходом и датчики

Система удаления паров топлива,комбинация приборов и датчик скорости


Одометр,спидометр и сигнальные лампы

Указатель уровня топлива,указатель температуры охлаждающей жидкости и тахометр

Подсветка приборов и органов управления с блоком регулирования яркости

Комбинация приборов, элементы индикации

Фары и система регулирования высоты светового луча фар

Указатели поворота и аварийная сигнализация

Габаритные огни и подсветка номерного знака

Освещение салона, багажника, сигнализация о незакрытых дверях

Стоп-сигналы и фонари заднего хода


Инжекторы,топливный насос,датчик кислорода

Система кондиционирования воздуха




Размещение жгутов в средней части кузова

Размещение жгутов в крышке багажника и багажном отсеке

Размещение жгутов, разъемов и точек соединения с массой
Регулировка ПТФ
Основная задача регулировки противотуманных фар направить световой луч в ту зону, которая имеет меньше испарений и конденсата. Она находится на расстоянии 30-70 см от поверхности дороги.
Порядок действий по регулировке противотуманок
- Проверьте давление в шинах и доведите его до предусмотренного инструкцией по эксплуатации значения (для Шевроле Авео – 2,1 кПа).
- Загрузите автомобиль до веса, который соответствует основному периоду эксплуатации (подобная процедура также выполняется во время замены сайлентблоков передних рычагов).
- Поставьте автомобиль на расстоянии 5 метров от стенда (в домашних условиях используйте гаражные ворота или стену).
- Начертите на стенде следующую схему, где: Н – расстояние от земли до центра фары. Расстояние между точками А и Б – расстояние между центрами противотуманных фар.
- Включите противотуманные фары, одну закройте чем-нибудь плотным и приступайте к регулировке.
- В конце откройте обе ПТФ и проверьте идентичность световых пятен на схеме.
Как? Вы еще не читали? Ну, это зря…
- Оборудование зеркал Авео подогревом
- Как самостоятельно заменить моторное масло в Шевроле Авео
- Меняем фильтра на ГБО 4 поколения самостоятельно
- Технические характеристики ЗАЗ ВИДА
- Размер колес на Chevrolet Aveo
- Самостоятельная чистка ДХХ в Авео
- Тюнинг задних фар в Авео (установка светодиодов)
Жмите на социальные кнопочки! Будем благодарны!
Главные особенности Chevrolet Aveo T250
1. Экономичный и надежный двигатель: Автомобиль Chevrolet Aveo T250 оснащен различными вариантами двигателей, но все они отличаются высокой экономичностью и надежностью. Благодаря современным технологиям и оптимизации расхода топлива, автомобиль Aveo T250 позволяет сэкономить деньги на заправке и не подводить владельца в трудных ситуациях.
2. Просторный и функциональный салон: Компактный седан Chevrolet Aveo T250 обладает высоким уровнем комфорта и функциональности внутреннего пространства. Салон автомобиля предлагает удобные сиденья, достаточное количество мест для пассажиров и надежное крепление для автокресел. Багажник также имеет достаточное пространство для хранения вещей.
3. Безопасность на дороге: Chevrolet Aveo T250 обеспечивает высокий уровень безопасности благодаря современным системам. Автомобиль оснащен системами противобуксовочной электроники, электронным трекшен-контролем, антиблокировочной системой тормозов и системой помощи при экстренном торможении. Комбинированный привод и мягкая подвеска также обеспечивают стабильное и комфортное движение на любой дороге.
4. Современный дизайн: Chevrolet Aveo T250 имеет стильный внешний вид и эффектный дизайн. Автомобиль выглядит компактно и солидно, что делает его привлекательным для владельцев. Качественные материалы и аккуратная сборка создают приятное впечатление от автомобиля.
5. Удобное управление: Chevrolet Aveo T250 оснащен удобным и понятным интерфейсом управления. Водительская панель приборов и расположение элементов управления специально разработаны для удобства водителя. Благодаря этому автомобиль обеспечивает комфортное и безопасное управление на дороге.
Chevrolet Aveo Sedan Mr.White › Бортжурнал › ПТФ, подключение после активации и установки
Ранее были активированы все опции автомобиля кроме датчика давления в шинах, в том числе и ПТФ, дилер сказал, что теперь им не требуется VCI-коды по 30 евро и активирую и подключают они там сами.
Теперь:Нажал кнопку — индикация и включение (даже когда просто габариты или auto, шик, все аутентично, по заводскому) радости нет предела.
Все обошлось в 500 р. А самостоятельно займет минут 20-30 в первый раз.
Так вот, если ПТФ активированы просто под блоком предохранителей есть три клемных блока к нему, в сером B2 снизу справа.
Если у вас нет пина, то просто от БП Компа старый выдерните и расправив фиксаторы вставьте, он подойдет,
однако сам провод от БП тонкий 0.25-0.5 мм2, потому желательно перепаять на большего сечения 0.75 мм2 подойдет, но я выбрал 1 мм2, что бы провод меньше сопротивлялся, больше в лампы приходило, так как сами понимаете, чем меньше сечение и больше ток (там 54 Вт на 14.4В) тем большее сопротивление и нагрев, то же касается и плохого контакта.
UPD (инструмент) HOW TO:
Чтобы добраться до нее требуется следующий инструмент:1. Торцевой трубчатый ключ на 10.2. Шлицевая отвертка средняя (культурно и мягко поддевать клипсы)
1. Снимается крышка, как будто к предохранителю идете.
2. Открутить (ослабить) три болта, что торчат прямо между предохранителей (они не съемные, не пытайтесь достать)
3. Далее откручивается этой же трубкой два крепления (общий плюс от АКБ) и крепление вверху коробки, которое к корпусу авто держит саму коробку.
5. Этот блок с предохранителями просто убираете в сторону на двиг, а под ними те три клеммных колодки. большая черная, средняя черная, и средняя серая. Нужна именно она, серая.
6. Как на фото, в начале статьи, вставляете пин, и от него либо к реле, либо напрямую питание фар, все равно он силовой, Потому от пина провод (если без реле) ведите с сечением не меньше 0.75 мм2 (инженерный расчет говорит на 2 Лампы одного такого достаточно но лучше 1 мм2) и он будет плюсом для ламп в 54 вата в сумме. Вот и все, реле можно выкинуть. И да будет с вами удача, если вы не колхозили в салоне кнопки, высверливая в штатных элементах отверстия.
Откручиваем подкрылок, который крепится саморезами звёздочкамипри снятом колесе их очень удобно откручивать. Для того, чтобы приступить к установке, необходимо подсоединить провода под капотом.
Закрепляем реле на площадке аккумулятора с помощью резьбы и болта М Массу можно взять от провода подключение противотуманок шевроле авео аккумулятора. После того, как вывели провод из под капота, необходимо подключить фишку непосредственно к противотуманной фаре и установить ее на место в соответствующие пазы и закрутить саморезами.
После установки нужно одеть крышку она на защелках и проверить работоспособность фар. Снимите заглушки в месте установки ПТФ.
Установите на их место противотуманки. Подключать ПТФ желательно по заводской схеме. Массу ПТФ подключаем к кузову.
Она находится на расстоянии см от поверхности дороги. Замена лампочки ПТФ Шевроле авео кузов т г.
Порядок действий по регулировке противотуманок Проверьте давление в шинах и доведите его до предусмотренного инструкцией по эксплуатации значения для Шевроле Авео — 2,1 кПа.
Загрузите автомобиль до веса, который подключение противотуманок шевроле авео основному периоду эксплуатации подобная процедура также выполняется во время замены сайлентблоков передних рычагов.
Толстая гофра туда где по два провода. Гофра по тоньше — туда где один провод.
В салоне все провода обматываем специальной шумоизолирующей тканевой изолентой как на фото выше. Все собираем в отдельной последовательности.
Правильное подключение проводов ПТФ на Chevrolet Aveo T250
Для правильного подключения проводов фар противотуманных фонарей (ПТФ) на Chevrolet Aveo T250 необходимо следовать определенной последовательности действий.
1. Подготовьте необходимые материалы и инструменты: провода, электроизоляционную ленту, клеммы для соединения проводов, ключи для откручивания крепежных элементов.
2. Отключите аккумулятор автомобиля, чтобы избежать возможности короткого замыкания или поражения электрическим током.
3. Откройте капот и обнаружьте место крепления проводов для подключения ПТФ. Обычно это место находится близко к передним фарам или внутри бампера.
4. С помощью ключа открутите крепление фары, чтобы получить доступ к проводам. Будьте осторожны и предельно аккуратны, чтобы не повредить фару.
5. Соедините провода ПТФ с проводами фары, используя клеммы для надежного соединения. Затем, используя электроизоляционную ленту, надежно изолируйте соединения проводов.
6. Проверьте правильность подключения, убедившись, что провода надежно закреплены и нет свободных или поврежденных соединений. Также проверьте, что все провода правильно подключены к аккумулятору.
7. После проверки подключения ПТФ включите аккумулятор и проверьте работоспособность фар. Убедитесь, что свет фар противотуманных фонарей включается и выключается при необходимости.
Правильное подключение проводов ПТФ на Chevrolet Aveo T250 обеспечит вашему автомобилю надежную работу противотуманных фонарей и повысит безопасность во время езды в сложных погодных условиях.
Особенности эксплуатации ПТФ на Chevrolet Aveo T250
1. Установка ПТФ:
Перед установкой ПТФ на Chevrolet Aveo T250 необходимо провести подготовительные работы
Важно установить ПТФ на правильном месте и соблюдать все инструкции по установке, указанные в руководстве. При установке необходимо использовать все предоставленные комплектующие и следить за их надежностью
2. Правильное использование ПТФ:
После установки ПТФ на Chevrolet Aveo T250, важно правильно использовать ее во время езды. Регулярно проверяйте состояние ПТФ и обслуживайте ее в соответствии с рекомендациями производителя
При необходимости консультируйтесь с квалифицированным специалистом для поддержания работоспособности ПТФ.
3. Безопасность:
Не допускайте повреждений или воздействия сторонних материалов на ПТФ, чтобы избежать перебоев в работе системы. В случае обнаружения неисправностей или повреждений ПТФ немедленно обратитесь к сервисному центру, чтобы предотвратить возможные аварийные ситуации на дороге.
4. Ваша ответственность:
Установка и использование ПТФ на Chevrolet Aveo T250 — это ваша личная ответственность. Вы должны быть готовы к правильному и безопасному использованию ПТФ, следуя всем указаниям и инструкциям, предоставленным производителем. Незнание инструкций не оправдывает ситуации, связанные с неправильной эксплуатацией ПТФ.
5. Передача информации:
ПТФ на Chevrolet Aveo T250 предназначена только для передачи информации лицам, находящимся внутри автомобиля. Не позволяйте передавать информацию ПТФ неправильным или незнакомым лицам, чтобы избежать возможного неправомерного использования или утечки информации.
6. ПТФ и окружающая среда:
При установке и эксплуатации ПТФ на Chevrolet Aveo T250 обязательно соблюдайте правила и нормы охраны окружающей среды. Не выбрасывайте использованные или поврежденные комплектующие в окружающую среду, а сдавайте их в специальные пункты приема или сервисные центры для утилизации и переработки.
Как снять самостоятельно
Платить почти тысячу рублей за снятие бампера стоит только если вам ну никак нельзя испортить свой парадный костюм. В других же случаях замена не составит большого труда. В инструкциях часто пишут о необходимости снимать колеса, но такая разборка автомобиля совсем не требуется.
Предварительно подготовим ключи на 7, на 14 и отвертку.
- Отсоединяем питание от передних фар
- Откручиваем болты крепления и снимаем фары
- Ключом на 7 откручиваем саморезы с каждой из сторон бампера
- Выкручиваем пистоны под местом крепления фар
- Ключом на 14 откручиваем крепление бампера к лонжеронам
- Вытаскиваем четыре пистона крепления сверху
- Снимаем бампер
Если у вас установлена защита картера, скорее всего, её необходимо будет снять, чтобы открутить болты снизу бампера.
Рекомендации по использованию ПТФ на Chevrolet Aveo T250
При использовании ПТФ (прицепного тормозного устройства) на Chevrolet Aveo T250 необходимо соблюдать несколько рекомендаций, чтобы обеспечить безопасность и эффективность его работы.
- Установите ПТФ на специально предназначенное для этого место. Установка ПТФ должна выполняться в соответствии с инструкцией производителя и быть проверена специалистом.
- Правильно подключите ПТФ к автомобилю. Подключение ПТФ должно быть надежным, чтобы избежать отключения или повреждения устройства во время движения.
- Проверьте работу ПТФ перед поездкой. Перед каждой поездкой необходимо проверить работу ПТФ, включив его и проверив, что сигналы световых и звуковых индикаторов соответствуют требованиям безопасности.
Не забывайте о следующих рекомендациях, чтобы гарантировать правильное использование ПТФ на Chevrolet Aveo T250:
Избегайте резкого торможения
Использование ПТФ необходимо сочетать с осторожной ездой и предварительным снижением скорости.
Соблюдайте требования по грузоподъемности. Проверьте максимально допустимый вес прицепа, чтобы не превысить максимально допустимую грузоподъемность автомобиля.
Поддерживайте ПТФ в чистоте
Регулярно очищайте ПТФ от грязи и пыли, чтобы обеспечить его нормальную работу.
Всегда помните о безопасности и соблюдайте инструкции по установке и использованию ПТФ на Chevrolet Aveo T250. Корректное использование данного устройства позволит вам насладиться комфортной и безопасной поездкой с прицепом.
Демонтаж старых противотуманных фар с Chevrolet Aveo T250 седан
Шаг 1: Подготовьте необходимые инструменты и материалы.
Для демонтажа старых противотуманных фар вам понадобятся следующие инструменты:
- Отвертка или ключ подходящего размера для откручивания крепежных элементов.
- Плоскогубцы (опционально) для удаления кабельных скоб.
Также убедитесь, что у вас есть новые противотуманные фары, которые вы собираетесь установить.
Шаг 2: Откройте капот автомобиля.
Перед началом демонтажа противотуманных фар рекомендуется открыть капот для удобства доступа к креплениям.
Шаг 3: Открутите крепежные болты фары.
Используя отвертку или ключ, открутите крепежные болты, которыми фары крепятся к автомобилю. Обычно их можно найти сзади фары или на передней части бампера. Убедитесь, что вы не теряете болты, так как они могут понадобиться для установки новых фар.
Шаг 4: Отсоедините электрические разъемы и кабели.
Внимательно отсоедините электрические разъемы и кабели, связывающие противотуманные фары с электрической системой автомобиля. Обычно для этого требуется нажать на специальные фиксаторы или вытащить контакты из разъемов.
Шаг 5: Удалите старые противотуманные фары.
Аккуратно выньте старые противотуманные фары из отверстий или пазов, в которых они установлены
Обратите внимание на специфические механизмы крепления и помните, как они были установлены, чтобы при необходимости легко установить новые фары
Шаг 6: Проверьте установочные места.
Прежде чем приступить к установке новых противотуманных фар, убедитесь, что установочные места чисты и свободны от повреждений или инородных предметов.
Следуйте этой пошаговой инструкции, чтобы безопасно демонтировать старые противотуманные фары с вашего Chevrolet Aveo T250 седана. Перед установкой новых фар рекомендуется ознакомиться с инструкцией производителя и следовать ее рекомендациям.
Передний бампер
1. Чтобы можно было отвернуть нижние болты крепления бампера поднимаем автомобиль на подъемнике или домкратом приподнимаем переднюю часть автомобиля и устанавливаем ее на надежные опоры (для этого предварительно затормаживаем автомобиль стояночным тормозом и устанавливаем противооткатные упоры под задние колеса).
2. Открываем капот.
3. Ключом с головкой на 14 отворачиваем три болта крепления блок фары с правой стороны.
4. Потянув на себя, аккуратно извлекаем блок-фару из автомобиля.
5. Отсоединяем все электрические разъемы фары…
… и затем окончательно снимаем ее с автомобиля.
6. Таким же образом снимаем блок-фару с левой стороны.
7. Крестовой отверткой отворачиваем с каждой стороны по две пластиковые клипсы крепления переднего бампера, расположенные под блок-фарами.
8. Выкручиваем передние колеса влево или право в зависимости от того, какую сторону бампера мы будем откручивать первой.
9. Отворачиваем по четыре винта крепления подкрылка к бамперу (с каждой стороны).
Самостоятельная установка противотуманных фар
Дальше нужно открутить 5 саморезов с одной стороны и столько же с другой. Откручивать надо строго головкой на 7 в указанных на фото местах. На фото синими стрелками обозначены саморезы снизу, а с помощью зеленого, бампер изнутри крепится к крылу.
На следующем фото желтым цветом я обозначил разъемы фары, а красным место куда нужно прикрутить массу от фары.
Далее нужно открутить и вытащить 4 пистона.
Теперь осталось отвинтить 4 гайки головкой на 14. Гайки, которые крепят бампер к лонжеронам, затянуты очень сильно. На фото указано их месторасположение.
После всех этих процедур осталось снять бампер по направлению хода машины. Старые вставки нужно снять, а на их место поставить новые. После этого нужно с помощью трех саморезов прикрутить сами фары. На фото видно, что должно получится.
Установка противотуманных фар – прокладываем проводку
Далее необходимо проложить проводку непосредственно за радиатором. Для этого лучше всего положить провода в авто-гофру и концы проводов заизолировать. Можно приобрести специальный комплект, чтобы совершить такой процесс установка ПТФ, там все провода разделены по цветам, четко необходимой длины, и ко всему есть реле с колодкой и предохранителем. Все уже удобно обжато и подключено. На следующем фото видно разъем для правой противотуманки и одно из мест, в котором крепится подкрылок бамперу (обозначено стрелками спереди машины)
Далее нужно поставить бампер обратно и вернуть на свои места саморезы с головкой на 7 так, чтобы стык бампера и крыло встал как раньше, а все подкрылки попали в пазы на бампере. Теперь нужно вернуть 4 пистона на облицовку радиатора. И в конце затянуть гайки лонжеронов.
Осталось всего немного – протянуть провод в салон. Для этого следует частично открутить подкрылок. На фото синими и зелеными стрелками показано, что нужно откручивать.
Установка противотуманных фар требует далее в место, обозначенное на фото протянуть управляющий провод на 60 см.
Теперь надо отогнуть подкрылок и найти протянутый провод, если его там нет, следует искать над колесом. Теперь, чтобы попасть в салон достаточно просунуть сквозь резиновую заглушку (на фото, которое находится выше, желтым цветом обозначено ее месторасположение). С помощью изоленты к концу провода жесткой проволоки приматываем заглушку и протыкаем ее. Далее уже в салоне, под торпедой, нужно найти конец проволоки и затащить в салон.
Теперь провод надо подключить к подрулевому переключателю. Чтобы сделать это, сначала надо снять кожух, который находится над рулем. Снять его можно открутив два болта и повернув руль до упора сначала в одну сторону, а далее в другую.
Теперь просто нажав на защелки необходимо легко снять старый переключатель
Чтобы вытащить переключатель необходимо отключить два разъема.
Точно также нужно поставить новый.
Необходимо аккуратно вынуть из колодки провод желтого цвета
И в момент, когда включается ручка габаритов и ПТФ, на провод подается 12 В.
Как видите, установка противотуманных фар наШевроле Авео — это совершенно не сложная процедура. Если вы хотите установить противотуманные фары на Шевроле Авео, но все еще никак не можете на это решиться, то хватит уже сомневаться, пора начать действовать! Можно установить ПТФ даже если у вас нет ни подъемника, ни смотровой ямы, ни даже домкрата.
Навигация
| Клуб AVEO Chevrolet — Форум Шевроле Авео > Техническиё Форум > Гарантийное и сервисное обслуживание > Ребят не прокинута ли проводка для птф с завода, если сами птф не стояли? |
Ребят не подскажите, прокинута ли проводка для птф с завода, если сами птф не стояли? Кузов 250 7го года кореец. И подключал их кто сам что б включение их было через под рулевой переключатель?
в сервисах очень неохотно берутся за подключение по штатной схеме. Им проще сделать свою кнопку и все
Самый легкий способ подключиться к проводке зад птф где нибудь в пороге, а заднюю просто отключить. Тогда и лампа будет гореть в панели. А я купил подрулевой на разборе, взял сигнал с желтого провода и сделал доп реле. Все работает почти по штатному.
Как заменить лампочки птф в автомобиле заз вида
Противотуманные фары крепятся к переднему бамперу. Но для замены лампочек ПТФ совсем необязательно отсоединять бампер и снимать сами фары противотуманок. Вполне реально заменить лампочки ПТФ по месту. Нужно лишь отогнуть грязезащиту.
Стоит сразу заметить, что обслуживать правую противотуманную фару будет достаточно проблематично. Так как напротив правой ПТФ смонтирован резонатор блока воздухоподготовки. Между резонатором и фарой есть небольшой зазор.
Лампочки противотуманных фар ZAZ Vida меняются по следующей схеме:
- Заезжаем машиной на смотровую яму. Если нет ни смотровой ямы, ни эстакады, то просто приподнимаем домкратом перед авто. Не забудьте про страхующие подпорки.
- Выкручиваем 2 самореза грязевой защиты, в месте ее крепления к переднему бамперу. Для работы с крепежом потребуется крестовая отвертка. С другой стороны грязевой заслон крепится к переднему крылу. Обычно полностью грязевую защиту не снимают.
Отгибаем грязевой заслон. Данная защита изготавливается из пластика. Специалисты не рекомендуют гнуть пластик на морозе, так как он может легко лопнуть.
Все, появился свободный доступ к ПТФ. Можно приступать к замене лампочки.
Открываем крышку противотуманной фары. Крышка откручивается в наплавлении против часовой стрелки. На крышке ПТФ имеется уплотнительная вставка, нужно с ней аккуратно обращаться, так как без нее фара может начать потеть.
Размыкаем соединение, питающее лампочку ПТФ. Нужно просто выдернуть разъем. Конец провода, идущий внутрь корпуса ПТФ, лучше всего надежно зафиксировать снаружи. Многие мастера жалуются, что конец проводки уходит под корпус, откуда его практически невозможно извлечь по месту, на прикрученных к бамперу фарах.
Извлекаем лампочку. Ее нужно просто выдернуть. Когда фиксатор отсоединен, лампочку уже ничего держать не будет.
- Ставим на место старой лампочки новую и собираем узел в обратной последовательности.
- Повторяем все вышеописанные операции с противоположной ПТФ.
Как было сказано выше, правая противотуманная фара ЗАЗ Вида практически вплотную прижата резонатором блока воздухоподготовки. Многие мастера с успехом меняют правую лампочку ПТФ без лишних движений, то есть по месту, ничего дополнительно не откручивая и не снимая.
Но хватает и таких специалистов, у которых банально не пролазит рука в зазор. В подобных ситуациях необходимо откручивать резонатор и извлекать его, предварительно демонтировав корпус воздушного фильтра. Резонатор крепится снизу, одним болтом с головкой под ключ на 6.




























