Диагностика авто и способы устранения неполадок
После определения направления, в котором следует двигаться, обязательным требованием является проведение поэтапной диагностики Ланоса. Для этого необходимо подготовить инструмент и запастись инструкцией по эксплуатации автомобиля, в которой подробным образом описана конструкция Шевроле Лонос.
Остальные автовладельцы могут выполнять поиск поломки самостоятельно, конечно, при наличии желания. Итак, чтобы вернуть силовой агрегат к жизни необходимо проверить:
Начинают с элементарного поворота ключа зажигания. Теперь надо внимательно прислушиваться к работе узла подачи топлива. Бензонасос должен издавать характерный шум, если его нет, значит, горячая смесь не подается в камеру сгорания. Деталь необходимо снять и проверить путем подключения к аккумуляторной батарее. Росле того, как цепь замкнется, бензонасос должен заработать. Если такого не произошло, топливный насос следует заменить на новый.

После подключения к АКБ узел начал работать. Вывод – проблема не в электропитании. Далее приступают к осмотру предохранителя, который располагается в монтажном блоке. Если он в порядке, то следующий ход – проверка целостности проводов. При наличии поврежденного провода, его меняют на новый или просто изолируют (так делают большинство автовладельцев).
Являются одним из элементов, которые могут повлиять на работу мотора. Если форсунка вышла из строя, то топливо в машину будет подаваться в большом количестве или вообще отсутствовать и двигатель не запустится. В таком случае придется снять форсунки и проверить их на специальном оборудовании, почистить их, но самым лучшим вариантом будет их замена на новые.

Отсутствует искра
Не найдя никаких неисправностей с топливной системой, надо разбираться, почему отсутствует искра. Существует 2 основных пути решения: обследовать свечи зажигания; нарушение целостности электрических проводов.
Следует достать свечи и внимательным образом обследовать их на предмет повреждения.

Возможно на них образовался нагар или неисправность форсунок послужила их заливке топливом. Если и здесь ничего не обнаружено, переходят к проверке высоковольтных проводов.
После проверки топливной системы и наличия искры, переходят к обследованию системы подачи воздушной смеси.

Осматривают состояние воздушного фильтра, если он сильно загрязнен, то воздух не подается в камеру сгорания, а значит, не будет образовываться воздушно-топливная смесь. Свечи зажигания в этом случае попросту зальет горючим. Обязательным требованием является осмотр дроссельной заслонки. Если она плохо открывается или неплотно закрывается, необходимо ее снять и хорошо почистить. Можно применить средство для очистки карбюратора.
Электронная система
Первым делом проверяют все датчики, отвечающие за запуск двигателя. Часто причиной остановки мотора могут стать именно эти детали. Что это за датчики?

холостого хода;

массового расхода воздуха;

положение коленвала;


температура охлаждающей жидкости

Порядок действий по проверке электрического реле
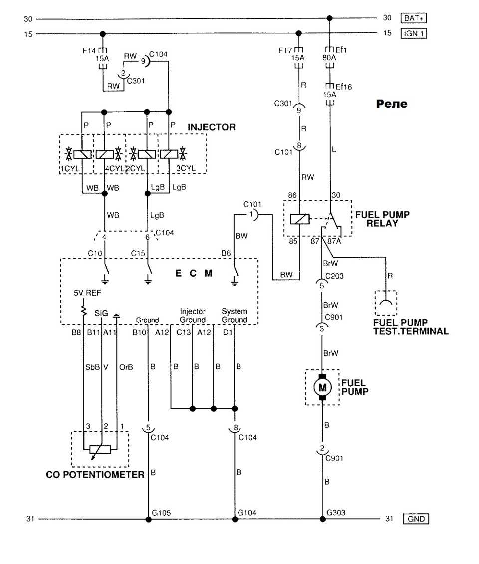
Выяснить причину остановки работы бензонасоса можно путем проверки цепей его включения, в которую входит реле. Оно представляет собой электрическое устройство, которое по команде электронного блока питания обеспечивает подачу питания к электродвигателю насоса, а при размыкании контактов прекращает такую подачу. Его неисправность зачастую связана с поломкой его катушки либо вследствие окисления или подгорания контактов, которые нужно будет почистить.
Реле бензонасоса Шевроле Ланос, где находится управляющая и управляемая часть (контактная группа), как и предохранители, расположено в монтажном блоке моторного отсека – в правом переднем углу.
Для проверки исправности реле К9 понадобятся такие приборы, как мультиметр или контрольная лампочка, пробник и кусок провода. Однако при неработающем бензонасосе, прежде всего, рекомендуется проверить исправность предохранителей F17 и F16, характерных для Шевроле Ланос. Как проверить реле бензонасоса – вопрос часто встречаемый, и ответ довольно прост ‒ нужно всего лишь воспользоваться одним из приведенных ниже способов.
- Сначала потребуется извлечь устройство из монтажного блока и заменить его исправным типом, например, реле К7 (для стеклоподъемников). Включение топливного насоса с альтернативным реле свидетельствует об неисправности реле. Если же он не включился – проверяем силовую и управляющею цепь электрического устройства.
- При отсутствии запасного исправного реле аналогичным выше способом проверить исправность устройства является установка между контактами 30 и 87 перемычки (куска провода, канцелярской скрепки), которая их при включенном зажигании замкнет.
- Определить, нужна ли замена устройства можно путем измерения напряжения между контактом 86 и «массой» (минусом). При включенном зажигании оно должно быть равно 12 В. Также проверяем напряжение между контактом 30 и «массой». Оно равно напряжению бортовой сети. Его отсутствие говорит об обрыве проводов между контактами и массой. В обратном случае надо осуществить подключение пробника между контактом 85 колодки жгута реле и клеммой плюса аккумулятора. Не загоревшаяся лампа пробника при включении зажигания свидетельствует о неисправности контролера или разрыве проводов. Загорание лампы говорит о необходимости замены электрического устройства.
- Также при помощи тестера в режиме омметра между контактом 85 и массой автомобиля можно измерить сопротивление, которое при исправной цепи должно быть 1 Ом.
Автолюбители, заинтересовавшиеся данной моделью, могут узнать, сколько стоит новый Шевроле Ланос на различных интернет-сайтах. Цена на новый седан варьируется от 250 тыс. руб. и выше в зависимости от комплектации: базовой S, средней SE и максимальной SX.
Вчера вечером мой Ланос не завелся. Выяснилось, что не включается бензонасос. Предохранители проверил — целы. Вытащил реле бензонасоса. Отдельно подключал к АКБ — щелкает, обмотка звонится не накоротко, сопротивление вроде 60 Ом. Хорошо в телефоне есть схема.


Просто кидаю проводок от контактной колодки до минуса АКБ, зажав его при «втыкании» реле контактами, и машинка завелась.Машинка-то завелась, но где потерялась «земля» от реле топливного насоса я не нашел(((Дома посмотрел схемы от Дэу Ланос. И что вижу. Реле топливного насоса подключается к ЭБУ по-другому. ЭБУ, по видимому, транзисторным ключом коммутирует его не на +12В, как в схеме выше, а на землю.

По этой схеме видно, что реле бензонасоса подключается через 8 контактный коннектор С101. На рисунке он справа в углу под капотом. Я этот С101 там не нашел.

Короче, коллеги, требуется ваша помощь. Где искать этот общий провод от реле бензонасоса, точнее его обрыв? И где разъем С101?Машина Евро-2, 2006г., ЗАЗ, ЭБУ KDAC
Не заводится шевроле ланос: что делать?
Не заводится шевроле ланос? Такое может случиться как со старой машинкой, так и с совсем новой. Причин может быть масса, и сегодня мы поможем во всем разобраться. Мы решили написать коротенькую инструкцию на случай, если ваш любимый ланос все таки вас подвел.
Что делать, если машина шевроле ланос не заводится?
Первое, что вам нужно сделать — так это успокоиться, закрыть автомобиль и идти дальше по своим делам, так как устранение поломки может занять много времени, которого часто так не хватает.
Если все такие время есть, прислушайтесь к автомобилю во время попытки завести его.
Если стартер не крутиться, рекомендуем все таки оставить ремонтные работы до вечера, ведь быстро устранить проблему с электрической цепью зажигания не получиться.
На некоторых моделях автомобилей электрическая цепь стартера защищается предохранителем. Если это так — то вам повезло, но если нет — проблема быстро не решится.
Если проблема все таки в аккумуляторе, то тут два варианта. Первый — попробовать почистить клеммы и контакты. Особенно это касается «+».
Делать это нужно при помощи мелкой шкурки. Также желательно заодно подтянуть крепления клемм. Если это не помогло, значит аккумулятор полностью разрядился. Такое бывает когда автомобилист забывает выключить ходовые огни. Уехать в таком случае получиться, нужно просто попросить кого-то «прикурить».
Стартер хорошо крутит, но шевроле ланос заводится и глохнет?

Стартер ланос
В этом случае аккумулятор винить не стоит, ведь главная его задача заключается в том, чтобы стартер крутился, что он и делает
Тут уже стоит обратить внимание на систему подачи топлива и зажигания. Скорее всего, проблема именно в этих системах. Начните с зажигания, ведь оно ломается намного чаще, чем подача топлива
Снимите крышку распределителя. Если под ним есть сырое пятно (если на улице избыток влаги, от этого никто не застрахован), нужно его обязательно вытереть насухо
Начните с зажигания, ведь оно ломается намного чаще, чем подача топлива. Снимите крышку распределителя. Если под ним есть сырое пятно (если на улице избыток влаги, от этого никто не застрахован), нужно его обязательно вытереть насухо.
Влага — хороший проводник электричества, соответственно по ней искра может поступить куда угодно, но только не туда, куда надо.
Если под рукой имеется тестер, обязательно проверьте подается ли напряжение на катушку зажигания.
Если наши советы вам не помогли, попросите друзей или таксистов отбуксировать ваш автомобиль на ближайшее СТО.
Авто-помощь
Каждый водитель автомобиля Шевроле Ланос после включения зажигания должен слышать звук топливного насоса в течение 2-4 секунд, что необходимо для повышения давления в топливной рампе, после чего должен сработать электронный блок управления (ЭБУ) выключи его.
Топливный насос снова начнет работать только после того, как коленчатый вал двигателя начнет вращаться и датчик положения коленчатого вала (ДПКВ) начнет подавать импульсы на ЭБУ, в результате чего электронный блок управления включает катушку реле топливного насоса, которая замыкает контакты этого реле, через напряжение питания электродвигателя бензонасоса.
Если водитель после включения зажигания не слышит звука, который должен был издавать топливный насос, первым действием в этом случае должно быть открытие капота своего автомобиля. Далее нужно снять крышку монтажного блока и проверить состояние предохранителя Ef16 (15А, синий), через который подается ток на бензонасос. Если оно целое, проверяем состояние реле включения бензонасоса, которое находится в этом же монтажном блоке.
Для этого вытаскиваем реле с места установки, а вместо него устанавливаем перемычку между контактами 30 и 87 в блоке и включаем зажигание. Если топливный насос работает, это реле неисправно и нуждается в замене. А если топливный насос снова не работает, вынуть предохранитель Ef16 и при включенном зажигании проверить контрольной лампой или проверить, поступает ли напряжение с вывода 30 замка зажигания на этот предохранитель.
При отсутствии напряжения необходимо проверить состояние клемм замка зажигания на предмет окисления или подгорания и прозвонить провод, идущий от клеммы 30 замка зажигания к монтажному блоку.
Если на предохранителе Ef16 и выводе 30 реле есть напряжение, то поднимите подушку заднего сиденья, откройте лючок доступа к топливному насосу и вытащите штекер. В этой колодке 6 разъёмов, три из них будут плюсовыми (+ мотор бензонасоса, + указатель уровня топлива, + сигнальная лампочка запаса топлива), а остальные три, минусовыми, которые можно отличить по цвету подсоединяемых проводов чёрного цвета к этим разъемам.
С помощью контрольной лампы или тестера проверяем, есть ли напряжение на плюсовых контактах. Если есть напряжение, снимите топливный насос и, чтобы убедиться в его неисправности, подайте напряжение на клеммы двигателя напрямую от аккумулятора и убедитесь, что он не работает. Но при отсутствии напряжения на этой колодке потребуется снять переднее пассажирское сиденье и проверить состояние штекерного разъема С301, контакты которого довольно часто окисляются.
Свечи и высоковольтные провода
Мы знаем, что свечи должны быть в чистом состоянии и их замена должна проводиться согласно регламенту. Но для начала лучше проверить высоковольтные провода. Проверка выполняется так же, как и со свечами — снимаем провод, прокручиваем коленвал стартером и контролируем наличие искры.

Если искры нет на всех проводах, возвращаемся к модулю зажигания. Отсоединяем контактную колодку от модуля и проверяем напряжение на клемме О. Напряжение должно быть около 12 В. В противном случае проверяем предохранитель Р2, либо замок зажигания.
Для более детальной проверки потребуется измерить сопротивление между контактом С на модуле и массой автомобиля. Нормальное сопротивление должно быть в пределах 1 Ом. В случае, если сопротивление выше, ищем место обрыва массового провода.

Важно проверить высоковольтные провода, которые теряют свои характеристики со временем. Сопротивление каждого из проводов должно быть на уровне 15 кОм. Если сопротивление выше — провод идет под замену
Если сопротивление выше — провод идет под замену.

В том случае, когда провода и свечи в порядке, но двигатель не заводится, крайне рекомендуется использовать заведомо исправный модуль зажигания, либо проверить таким же образом контроллер.

Промывка форсунок
Очистка и промывка форсунок двигателя так же как и замена сетки бензонасоса на Chevrolet Lanos необходима каждые 30.000-35.000 пробега (а при нынешнем качестве бензина и того чаще). Существует несколько вариантов промывки:
Промывка инжектора специализированными присадками к топливу – это самый легкий и доступный вариант очистки, однако и самый сомнительный. Эти присадки становятся эффективными при условии регулярного добавления в бензин;Очистка без снятия с двигателя – к форсункам, вместо заводской системы питания подключают установку, подающую специальный очищающий сольвент, на нем двигатель работает в течение 20-30 минут. Эффективность такого способа очень высока, без остатка удаляются все отложения с форсунок;Очистка на ультразвуковом стенде – считается наиболее эффективным способом промывки и очистки. Достоинством является отсутствие необходимости дорогого сольвента, но приходится снимать форсунки с двигателя;* Также рекомендуем почитать статью «Чем промывать форсунки инжектора». Там разобрано все в деталях.
Также существую способы промывки и своими силами, при правильном подходе это будет не менее эффективно, но об этом поговорим отдельно.
Блок с предохранителями и реле под капотом
Во всех автомобилях данной серии он находится с левой стороны, под защитной пластиковой крышкой.
Для автомобилей выпущенных до 2010 года
Схема
Описание
Предохранители
| 1 | — | Резерв |
| 2 | 10 | Электронный блок управления автоматической коробкой передач, электронный блок системы управления двигателем |
| 3 | 15 | Система управления двигателем, форсунки, датчик неровной дороги, клапан рециркуляции отработавших газов, датчик концентрации кислорода, датчик положения распределительного вала, клапан продувки адсорбера |
| 4 | — | Резерв |
| 5 | 15 | Реле включения дальнего света фар |
| 6 | 10 | Ближний свет фар |
| 7 | — | Резерв |
| 8 | — | — |
| 9 | — | — |
| 10 | — | — |
| 11 | 30 | Цепь замка зажигания |
| 12 | 15 | Топливный насос |
| 13 | 15 | Цепь выключателя аварийной сигнализации |
| 14 | 20 | Цепь реле обогревателя стекла двери задка |
| 15 | 30 | Цепь блока предохранителей расположенного под панелью приборов |
| 16 | 30 | Цепь замка зажигания |
| 17 | 10 | Ближний свет фар, цепь реле задней противотуманной фары, цепь переключателя света фар |
| 18 | 50 | Гидроэлектронный модуль ABS |
| 19 | 10 | Цепь передних противотуманных фар |
| 20 | 10 | Цепь звукового сигнала |
| 21 | 10 | Магнитола, аварийная сигнализация, цепь кондиционера, подсветка рычага переключения диапазонов автоматической коробки передач, комбинация приборов |
| 22 | 10 | Габаритные огни, электрокорректор света фар |
| 23 | 10 | Цепь реле компрессора кондиционера |
| 24 | 20 | Цепь реле низкой скорости вращения электродвигателя вентилятора системы охлаждения двигателя |
| 25 | 30 | Цепь реле высокой скорости вращения электродвигателя вентилятора системы охлаждения двигателя |
Реле
| К1 | Реле топливного насоса |
| К2 | Реле дальнего света фар |
| КЗ | Реле ближнего света фар |
| К4 | Реле звукового сигнала |
| К5 | Реле противотуманных фар |
| К6 | Главное реле |
| К7 | Реле низкой скорости вращения электродвигателя вентилятора системы охлаждения двигателя |
| К8 | Реле высокой скорости вращения электродвигателя вентилятора системы охлаждения двигателя |
| К9 | Реле габаритных огней |
| К10 | Реле компрессора кондиционер |
Для автомобилей выпущенных с 2010 года
Общая схема
Расшифровка
| 1 | 50 | Реле подогревателя заднего стекла, Блок предохранителей — панель приборов |
| 2 | 15 | Выключатель аварийной световой сигнализации |
| 3 | 30 | Замок зажигания |
| 4 | 15 | Модуль управления двигателем, Катушка зажигания 1, Катушка зажигания 2, Катушка зажигания 3, Катушка зажигания 4, Модуль катушек зажигания, Модуль управления системой питания сжиженным нефтяным газом |
| 5 | 40 | Замок зажигания |
| 6 | 15 | Подогреваемый датчик кислорода, Клапан рециркуляции выхлопных газов, Электромагнитный клапан продувки адсорбера (EVAP), Подогреваемый датчик кислорода 1, Датчик положения распределительного вала, Подогреваемый датчик кислорода 2 |
| 7 | 50 | Электронный блок управления тормозной системы (ЕВСМ) |
| 8 | 10 | Модуль управления двигателем, Модуль управления коробкой передач (MFL) |
| 9 | 20 | Реле подогрева сиденья |
| 10 | 10 | Запасной предохранитель |
| 11 | 30 | Реле вентилятора охлаждения KR620D, высокая скорость |
| 11 | 15 | Модуль управления двигателем, Катушка зажигания 1, Катушка зажигания 2, Катушка зажигания 3, Катушка зажигания 4, Модуль катушек зажигания, Модуль управления системой питания сжиженным нефтяным газом |
| 12 | 40 | Электронный блок управления тормозной системы (ЕВСМ) |
| 13 | 10 | Муфта компрессора кондиционера |
| 14 | 15 | Запасной предохранитель |
| 15 | 20 | Низкая скорость вентилятора охлаждения |
| 16 | 30 | Реле стартера |
| 17 | 15 | Реле топливного насоса |
| 18 | 10 | Плафон подсветки номерного знака, Задний фонарь — левый, Лампа стояночного огня/указателя поворота — левая, Привод корректора света фар — левый |
| 19 | 10 | Лампа стояночного огня/указателя поворота — правая, Привод корректора света фар — правый, Задний фонарь — правый, Реле светильника салона |
| 20 | 20 | Дальний свет фар, Комбинация приборов |
| 21 | 10 | Ближний свет левой фары, переключатель корректора света фар |
| 22 | 10 | Ближний свет правой фары |
| 23 | 10 | Реле звукового сигнала, Датчик незакрытого капота |
| 24 | 10 | Реле передних противотуманных фар |
| 25 | 20 | Запасной предохранитель |
| 26 | — | Не используется |
| 27 | — | Не используется |
| Реле | ||
| R1 | Реле кондиционера | |
| R2 | Реле габаритных огней | |
| R3 | Реле низких оборотов вентилятора | |
| R4 | Реле высоких оборотов вентилятора | |
| R5 | Реле передней противотуманной фары | |
| R6 | Реле топливного насоса | |
| R7 | Главное реле двигателя | |
| R8 | Реле ближнего света фар | |
| R9 | Реле звукового сигнала | |
| R10 | Реле подогрева сиденья | |
| R11 | Реле стартера | |
| R12 | Реле включения дальнего света фар |
Почему стоит купить ДУТ
Существуют альтернативные способы измерения уровня топлива. Например, можно узнать значение показателя при помощи спутниковой навигации без дополнительных датчиков, сопоставляя скорость движения, уровень пробега и нормы употребления ГСМ автомобилем. Но будут ли такие расчеты точными? Конечно нет. Их достоверность сильно хромает, как и достоверность результатов, полученных любым другим способом измерения. Даже датчики иногда могут хромать, поэтому стоит внимательно ознакомиться со всеми нюансами работы конкретного устройства перед его покупкой, и не доверять сомнительным магазинам.
Руководства и советы по ремонту автомобилей Шевроле
Давно еще хотел заменить сеточку в бензонасосе. Раз попытался его открыть (как у меня была непонят ка с выхлопом, запись в БЖ была) не получилось. Так настал тот день когда мне удалось насос открыть и поменять фильтр. Сеточка стоила 100р.
Два крючка из электрода тут видны
Сначала открываем верхнюю крышку колбы, она не сильно много обзора дает, но ничего пытаемся открыть. Засовываем один крючек во внутрь колбы, этот крючек за что нибудь цепляем, и потихоньку с силой тянем, как чуть двинется меняем положение, когда по кругу пройтись внутренняя часть поднимется не много нужен будет второй крючек, чтоб без перекосов достать внутреннюю часть колбы. А также нужно отсоединить фишку проводов, а то не даст разобрать окончательно. И когда все получается, можно радоваться, так как это самый сложный этап при замене сеточки в бензонасосе.
Старая и новая сеточка
Также вынул сам моторчик насоса из его корпуса.
Приборка на Ланос с тахометром — описание
Что такое приборная панель на автомобиле, знает каждый водитель. Отсутствие тахометра на приборки вызывает массу неудобств, поэтому водители стремятся к тому, чтобы заменить эту деталь на устройство с тахометром. Для этого не нужно ничего придумывать. Для автомобилей Ланос, Сенс и Шанс, специально выпускаются приборки с тахометром. Такие панели устанавливались с завода на Ланосы последних лет выпуска. Схема комбинации приборов представлена ниже.
- Указатель температуры ОЖ двигателя
- Лампы поворотов и аварийной сигнализации
- Контрольная лампа уровня топлива в баке
- Спидометр
- Лампа работы дальнего света фар
- Лампа работы задних противотуманок
- Стрелочный указатель топлива в баке
- Лампа закрытия дверей
- Контрольная лампа давления масла в двигателе
- Лампа аварийного уровня тормозной жидкости
- Кнопка сброса дневного пробега
- Одометр или указатель общего пробега
- Указатель пробега за поездку
- Лампа не пристегнутого ремня
- Лампа заряда АКБ
- Лампа неисправности ДВС Check Engine
- Лампа работы передних противотуманок
Чем отличается приборная панель с тахометром и без него. Внешне размеры и конструкция этих устройств одинаковая. Отличия заключаются в расположении некоторых элементов. На приборной панели без тахометра присутствуют следующие стрелочные указатели:
- Температурный указатель — показывает температуру прогрева двигателя, а если точнее, то температуру охлаждающей жидкости. Данные на стрелочный указатель поступают от специального датчика температуры на стрелку
- Спидометр — устройство, указывающее скорость передвижения автомобиля. Максимальная скорость движения автомобиля Ланос составляет 220 км/час. Это ограничение имеется на спидометре. В конструкции спидометра находится одометр, осуществляющий подсчет километража, пройденного автомобилем
- Уровень наполненности бензобака — позволяет водителю контролировать запас топлива. Сигнал о количестве топлива в баке поступает от специального датчика, расположенного внутри бензобака
Эти элементы расположены в таком порядке, как в описании. Приборка также оснащена световыми индикаторами, которые являются дополнительными устройствами, отвечающие за работоспособность некоторых систем автомобиля. Это такие индикаторы, как давление масла в системе, включение ручного тормоза, Check Engine и другие. Теперь рассмотрим приборку с тахометром для Ланоса, и выясним, чем она отличается.
- Указатель температуры и наполненности бака — эти устройства расположены в левой части. С одной стороны находится указатель температуры, а с другой — указатель уровня топлива
- Спидометр — расположен в центральной части, и имеет аналогичную конструкцию со спидометром на приборке без тахометра
- Тахометр — находится справа. На панели без тахометра на этом месте располагается указатель уровня топлива в баке
Световая индикация на обеих приборках одинаковая. Если вы задаетесь целью установить новую приборку на Ланос, то сделать это можно самостоятельно. Для начала выясним, зачем нужно производить замену приборки на Ланосе без тахометра на устройство с тахометром.
Если нет желания менять панель приборов на Ланосе, то можно установить отдельно внешний тахометр, закрепив его к торпеде. Инструкция по подключения отдельного тахометра прилагается с устройством.



























